EasyManua.ls Logo

Riello MG569 - Page 8

Riello MG569
Print Icon
To Next Page IconTo Next Page
To Next Page IconTo Next Page
To Previous Page IconTo Previous Page
To Previous Page IconTo Previous Page
Loading...
3008
3
D
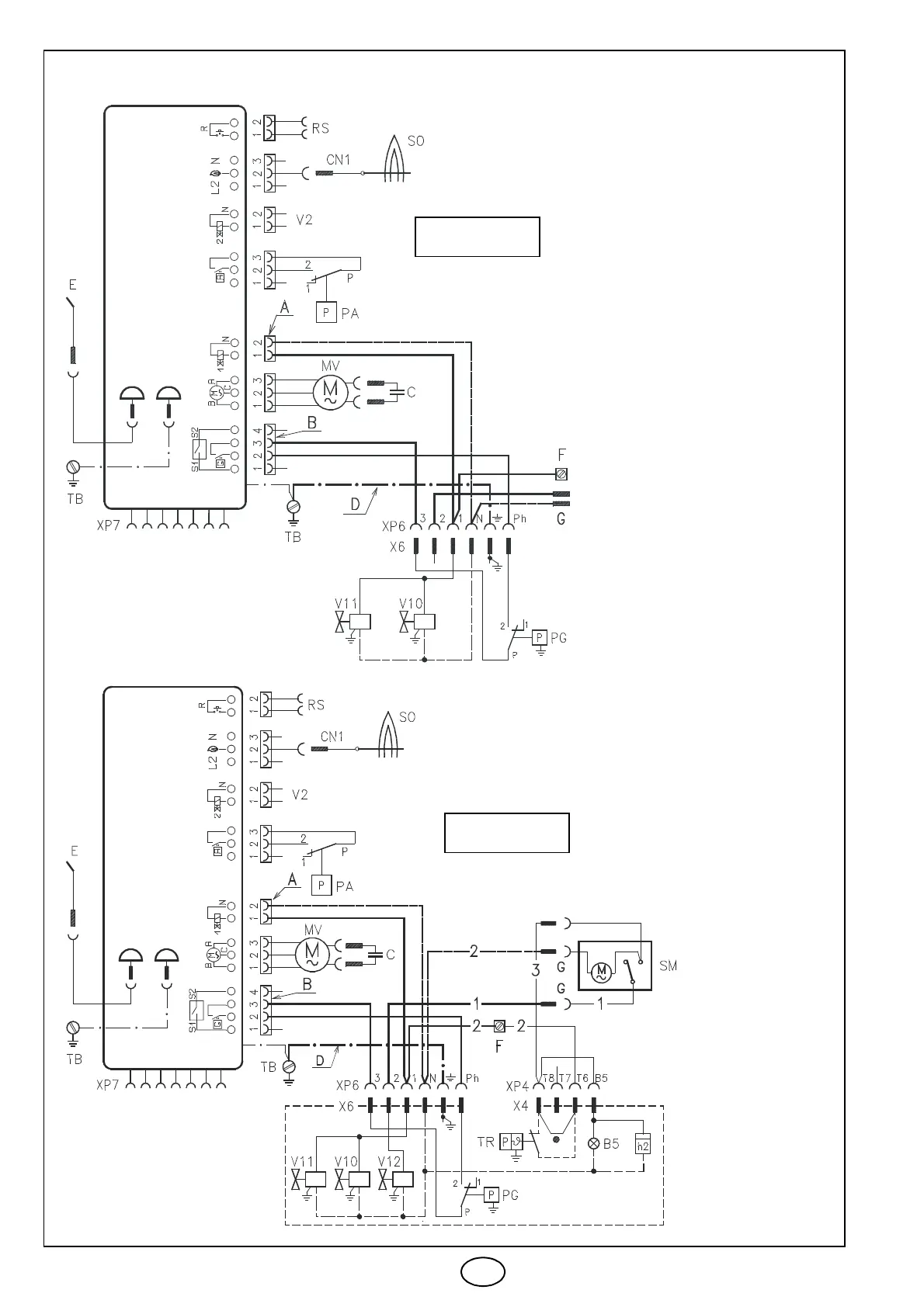
ELEKTRISCHES VERDRAHTUNGSSCHEMA
D4637
D4638
ZWEISTUFIGE
EINSTUFIGE
STEUERGERÄT
LEGENDE
A Vierwegverbinder
B Zweiwegverbinder
D Erdungskabel
G Stecker Luftklappen
Stellmotor
F –Klemme
B5 2. Stufe Betrieb-Fern-
meldung
C Kondensator
CN1 Flammenfühlerverbinder
E Zündelektrode
h2 2. Stufe Stundenzähler
MV Motor
PA Min. Luftdruckwächter
PG Min. Gasdruckwächter
RS Fernentstörung
SM Luftklappenstellmotor
SO Flammenfühler
TR Begrenzungsthermostat
TB Brenner-Erdung
V2 Schutz
V10 Sicherheitsventil
V11 1. Stufe Ventil
V12 2. Stufe Ventil
X.. –Stecker
XP.. Steckdose
1 –Schwarz
2 –Blau
3 Braun
MG569
BRENNER
BRENNER
STEUERGERÄT
MG569

Related product manuals