EasyManua.ls Logo

Roadtrek 170 - 170;190 Chevrolet Models Wiring Diagram

Roadtrek 170
92 pages
Print Icon
To Next Page IconTo Next Page
To Next Page IconTo Next Page
To Previous Page IconTo Previous Page
To Previous Page IconTo Previous Page
Loading...
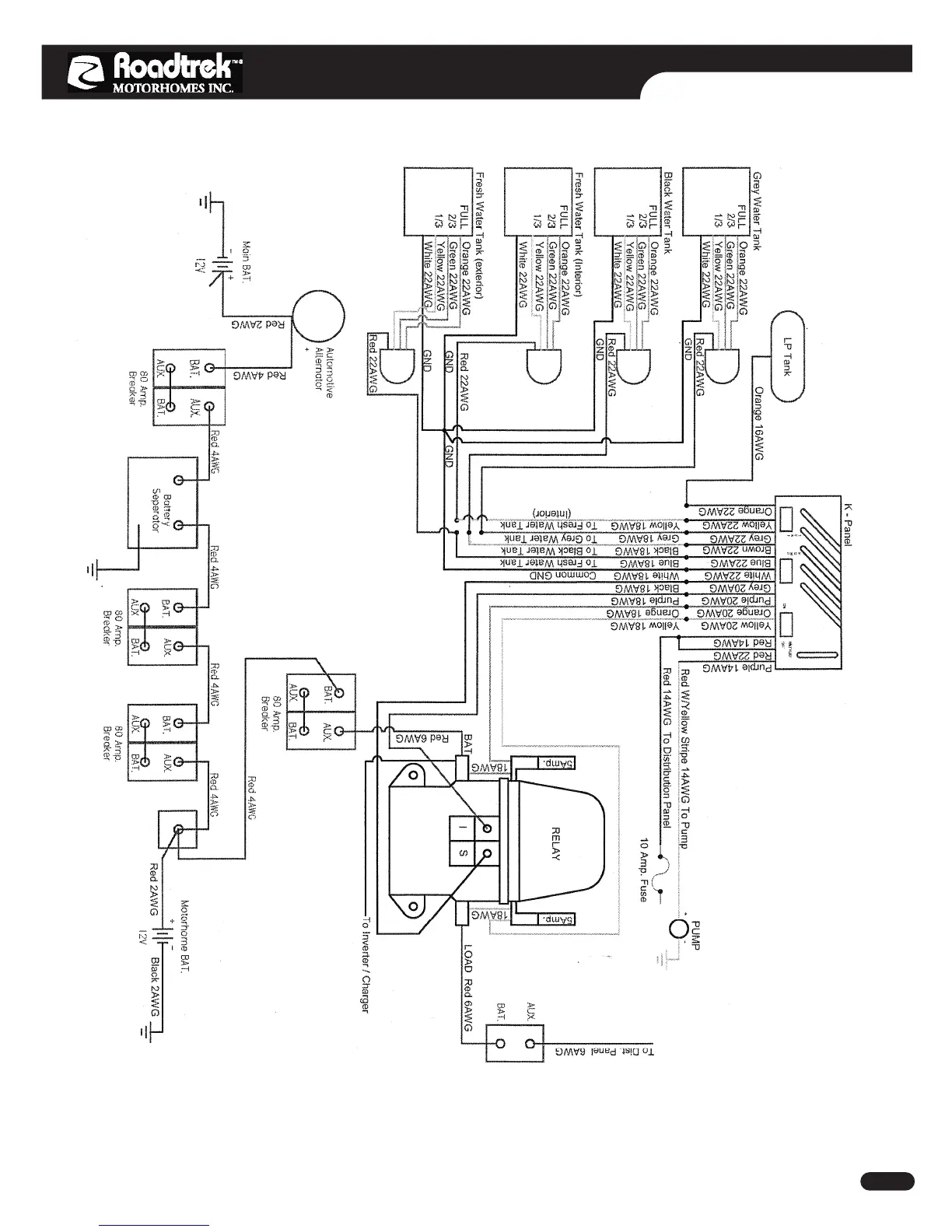
ELECTRICAL SYSTEM
Doc No: 21906503 Rev: 05 Copyright © Roadtrek Motorhomes Inc. 2007 E - 8
170/190 Chevrolet Models

Table of Contents

Related product manuals