EasyManua.ls Logo

Samson Trovis 5475-2 - Page 10

Samson Trovis 5475-2
64 pages
Print Icon
To Next Page IconTo Next Page
To Next Page IconTo Next Page
To Previous Page IconTo Previous Page
To Previous Page IconTo Previous Page
Loading...
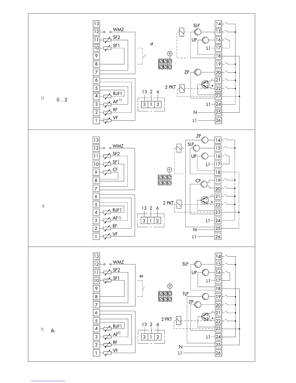
Fig. 6
System code no. 3.0
Fig. 4
System code no. 2.0
Fig. 5
System code no. 2.1
Option Type 5244
Type 5257-4
Stage1
Stage 2

With 0
20 mA
50
connect in parallel

Thermostat
Option Type 5244
Type 5257-4

With 0
20 mA
50
connect in parallel

Thermostat
Changeover
valve
Option Type 5244
Type 5257-4


With 0
20 mA
50
connect in parallel
10

Related product manuals