EasyManua.ls Logo

Samson Trovis 5475-2 - Page 21

Samson Trovis 5475-2
64 pages
Print Icon
To Next Page IconTo Next Page
To Next Page IconTo Next Page
To Previous Page IconTo Previous Page
To Previous Page IconTo Previous Page
Loading...
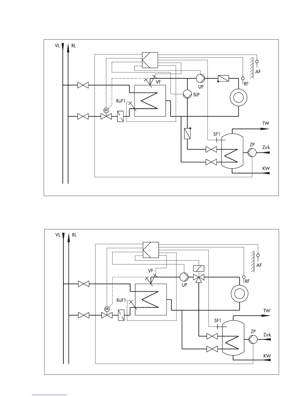
5.2 System code number 2.0
Weather-compensated flow temperature control with variable limitation of the return flow tem-
perature and drinking water heating in a storage tank system
System code number 2.0 with changeover valve
Weather-compensated flow temperature control with variable limitation of the return flow tem-
perature and drinking water heating in a storage tank system with changeover valve
Fig. 12
Anl 2.0
(system code number 2.0)
Fig. 13
Anl 2.0
(system code number 2.0) with changeover valve
21

Related product manuals