EasyManua.ls Logo

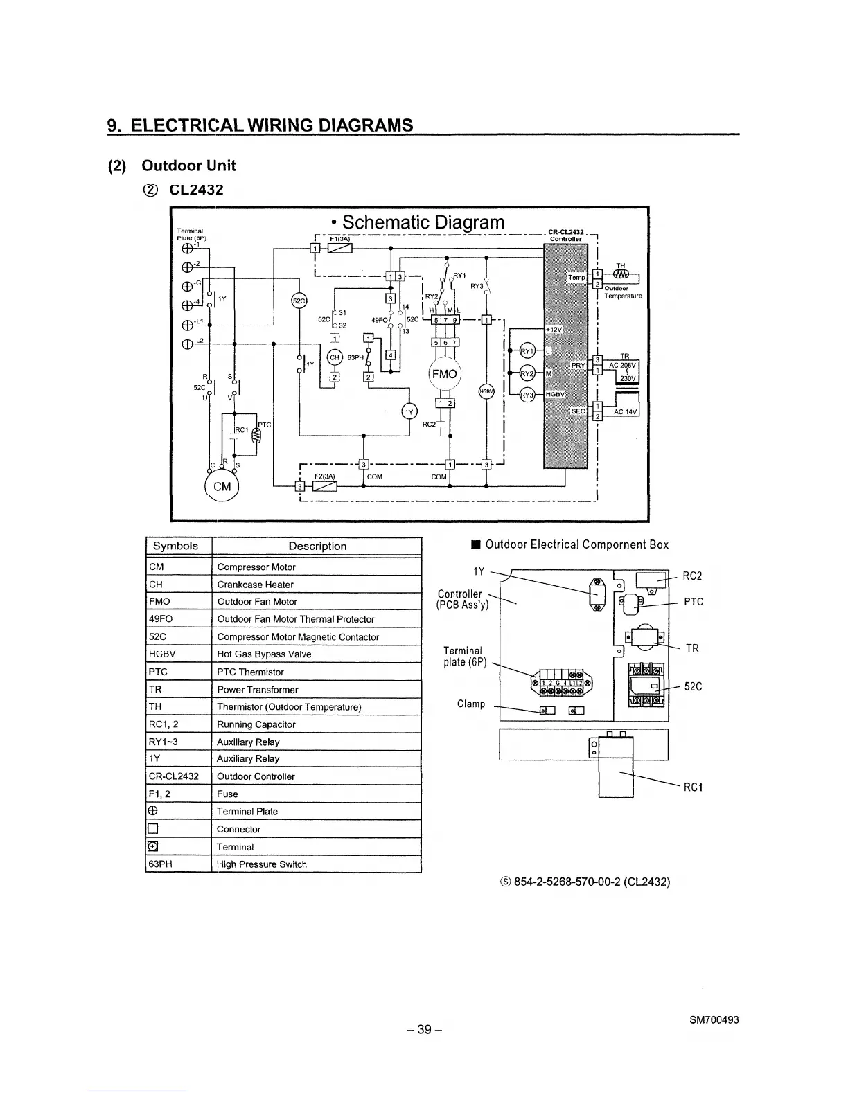
Sanyo CL2432 - Outdoor Unit (CL2432) Schematic Diagram

Sanyo CL2432
63 pages
Print Icon
To Next Page IconTo Next Page
To Next Page IconTo Next Page
To Previous Page IconTo Previous Page
To Previous Page IconTo Previous Page
Loading...

Other manuals for Sanyo CL2432

Related product manuals