EasyManua.ls Logo

Sanyo MDF-U333 - Page 20

Sanyo MDF-U333
53 pages
Print Icon
To Next Page IconTo Next Page
To Next Page IconTo Next Page
To Previous Page IconTo Previous Page
To Previous Page IconTo Previous Page
Loading...
17−
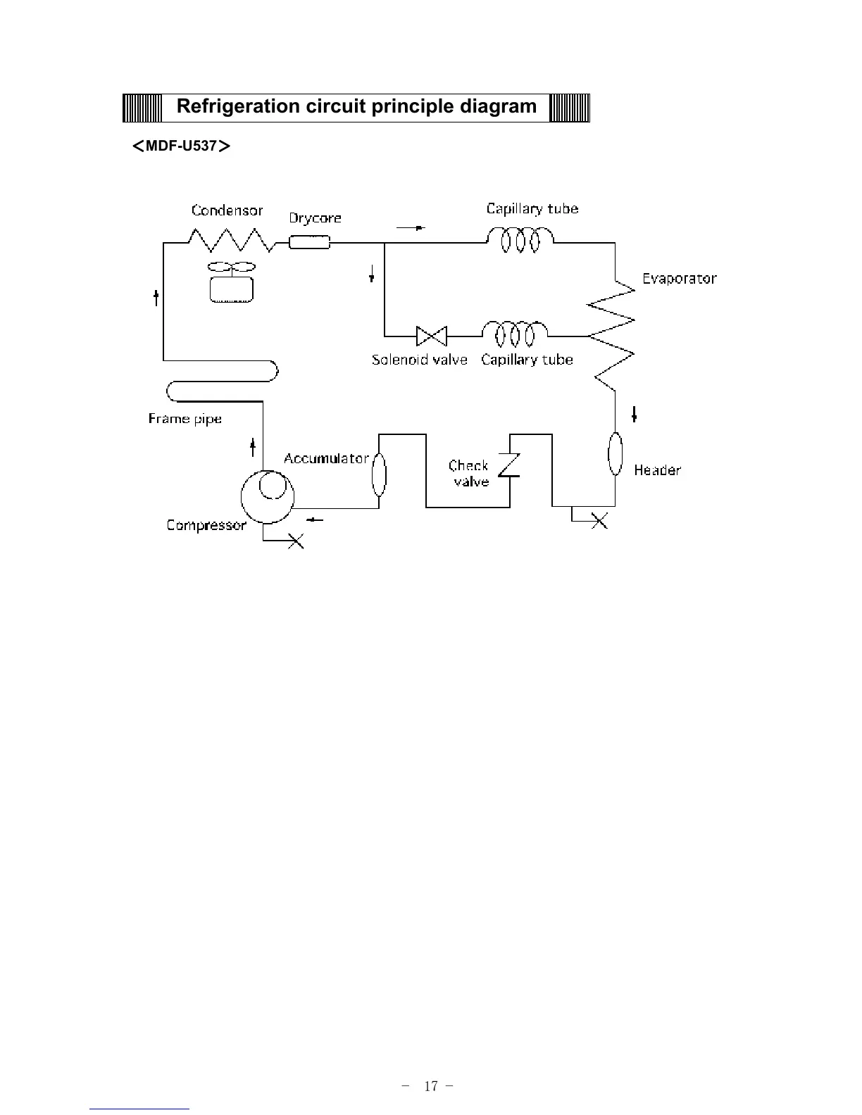
Refrigeration circuit principle diagram
MDF-U537

Other manuals for Sanyo MDF-U333

Related product manuals