EasyManua.ls Logo

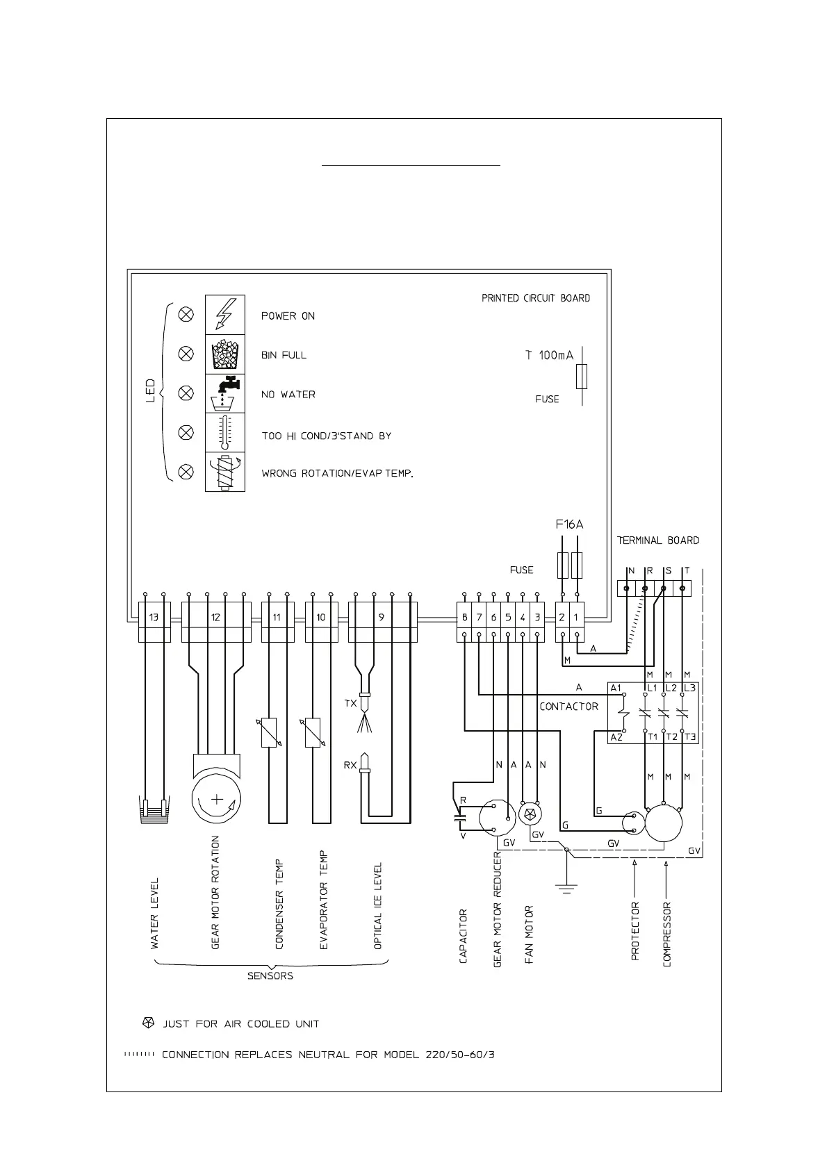
Scotsman MF 56 - MF 56 Three Phase Wiring Diagram

Scotsman MF 56
41 pages
Print Icon
To Next Page IconTo Next Page
To Next Page IconTo Next Page
To Previous Page IconTo Previous Page
To Previous Page IconTo Previous Page
Loading...
WIRING DIAGRAM MF 56
AIR AND WATER COOLED
THREE PHASE
Page 37
GV - YELLOW GREEN
B - WHITE
G - GREY
N - BLACK
A - BLUE
M - BROWN
V - GREEN

Related product manuals