EasyManua.ls Logo

Sealey SuperMig185 - Page 7

Sealey SuperMig185
8 pages
Print Icon
To Next Page IconTo Next Page
To Next Page IconTo Next Page
To Previous Page IconTo Previous Page
To Previous Page IconTo Previous Page
Loading...
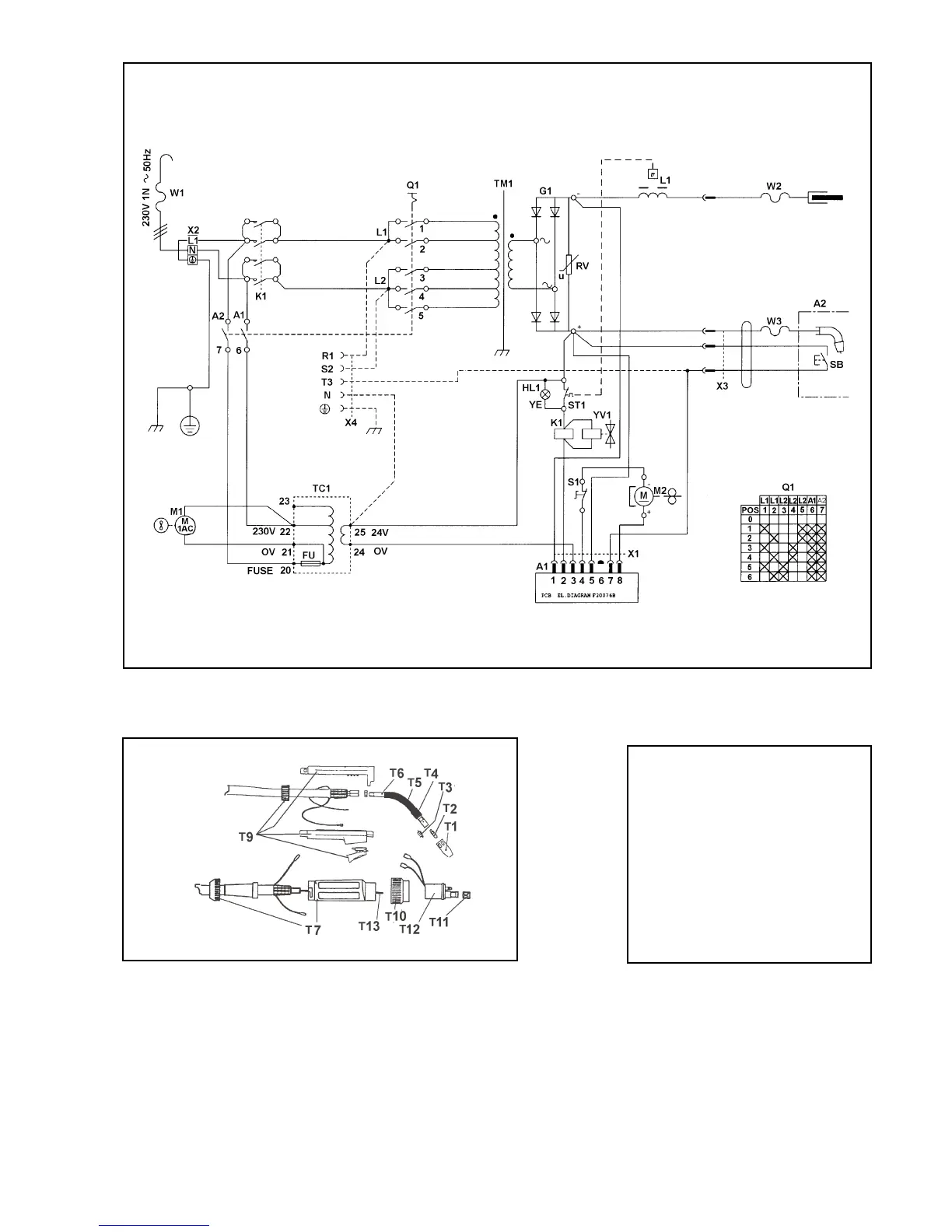
WIRING DIAGRAM FOR SUPERMIG MODELS185, & 195/9.
Origin Date: 11/6/96
Issue Date: 11/6/96
Version No: 2
Modified Date: 18/09/00
TORCH PART Nos
Item Part No Description
T1 722423 Conical Nozzle
T2 722415 Contact Tip D.0.6
T3 722416 Contact Tip D.0.8
T4
722319 Nozzle Spring
T5 722326 Diffuser Insulation
T6 722823 Swan Neck Insulation
T7
722822 Swan Neck Diffuser
T8 722819 Gun Plug Housing
T9
722665
Complete Handle
T10 722007 Ring Nut
T11 722013 Liner Nut
T12
722441 Gun Plug Body
T13 722671 Wire Guide Hose
----
722838 Complete Torch

Related product manuals