EasyManua.ls Logo

Sharp CD-C492 - Page 28

Sharp CD-C492
88 pages
Print Icon
To Next Page IconTo Next Page
To Next Page IconTo Next Page
To Previous Page IconTo Previous Page
To Previous Page IconTo Previous Page
Loading...
CD-C492/492C
– 28 –
A
B
C
D
E
F
G
H
1
23456
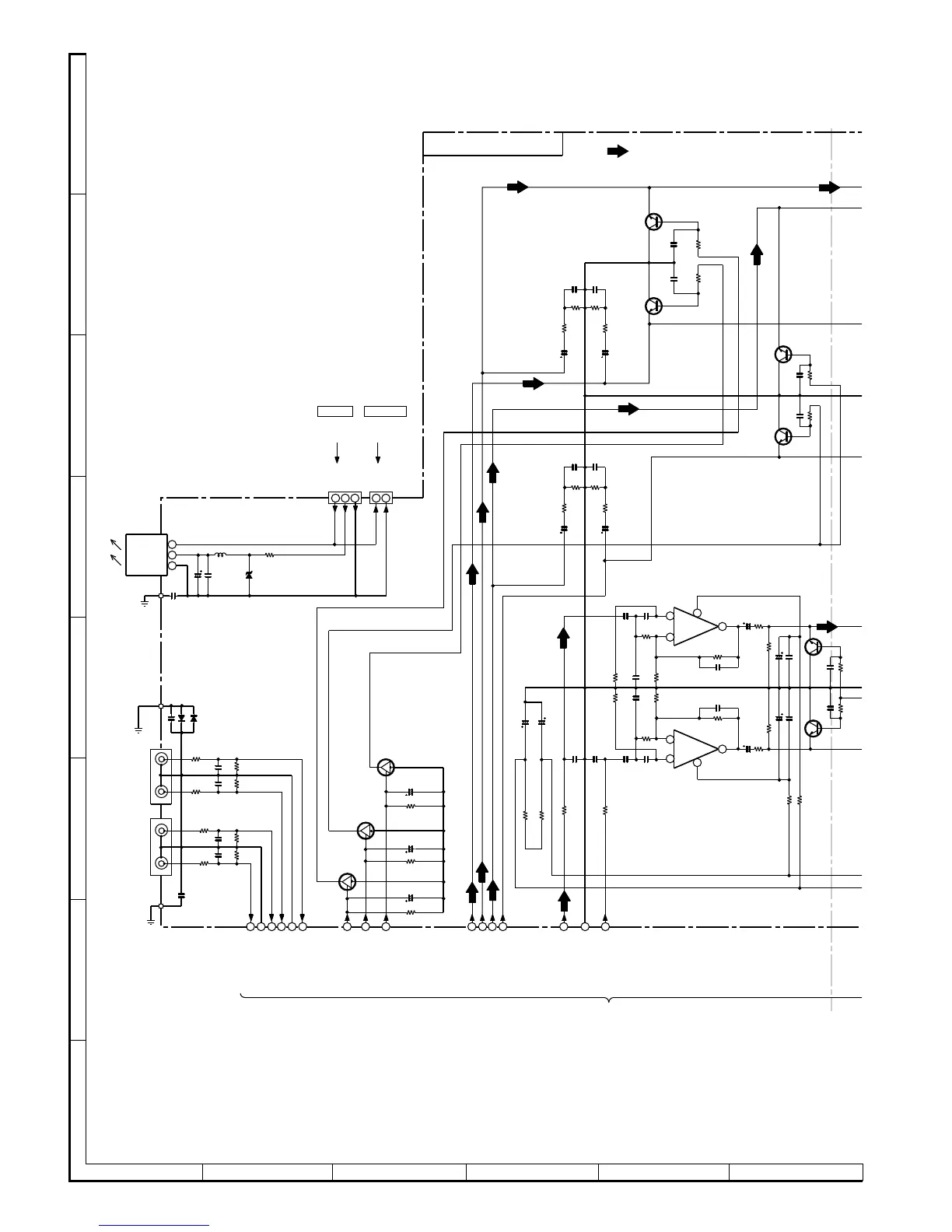
• NOTES ON SCHEMATIC DIAGRAM can be found on page 19.
Figure 28 SCHEMATIC DIAGRAM (3/20)
RP12
100
RP11
100
QP11
KTC3199
RP2
9
5.6K
CP25
0.001
CP26
0.001
RP3
0
5.6K
QP12
KTC3199
G
RP27
47K
RP28
47K
4
3
2
1
RP22
100
RP20
2.2K
RP19
2.2K
RP21
100
8
5
6
7
CP23
10/16
RP25
1K
CP24
10/16
RP26
1K
RP18
8.2K
RP17
8.2K
CP19
0.1
(ML)
CP20
0.1
(ML)
CP15
0.1
(ML)
CP16
0.1
(ML)
CP14
0.001
CP13
0.001
CP17
47P
CP18
47P
RP15
100K
RP16
100K
CP28
0.022
CP27
0.022
RP32
220
RP31
220
CP07
100P
CP08
100P
CP09
47/25
CP10
47/25
L-CH
–
+
+
–
ICP11
(2/2)
REAR MUTE
ICP11
(1/2)
+B
35
81
34
39
36
GND(A)
AC3-SW IN
AC3-C IN
L-CH IN
R-CH IN
QP13
KTC3199 GR
RP47
5.6K
CP37
0.001
CP38
0.001
RP48
5.6K
QP14
KTC3199 GR
CP41
2.2/50
CP42
2.2/50
RP52
1K
RP51
1K
RP53
100K
RP54
100K
CP44
0.001
CP43
0.0068
QP16
KTC3199 GR
CP53
0.001
RP70
5.6K
CP47
0.001
RP62
5.6K
QP15
KTC3199 GR
CP30
2.2/50
RP34
1K
RP36
100K
RP35
100K
CP29
2.2/50
RP33
1K
CP32
0.001
CP31
0.001
CENTER MUTE
S.W.MUTE
+B
38
37
AC3-RS IN
AC3-LS IN
+B
–B
CR66
47/25
RR84 220
–B
RR83 220
CR65
47/25
RR19
47K
CR15
4.7/50
RR21
47K
CR17
4.7/50
QR11
KRA107 M
QR13
KRA107 M
RR20
47K
CR16
4.7/50
QR12
KRA107 M
VIDEO-2 VIDEO-1
1
23
1
2
3
1
2
3
4746
4531
32
332829
30
S. W. MUTE
REAR MUTE
CENTER MUTE
GND(A)
GND(A)
L-CH
R-CH
L-CH
R-CH
GND
+4.3V
DOUT
DOUT
GND
CNS99
FROM CD
SERVO PWB
P27 11-D
CNSA11
3
CNPR11
1
12
CNPR12
2
3
ICR11
GP1F38T
PHOTO
/LED
1
2
CR02
100/10
CR01
0.022
ZDR01
MTZJ3.3B
RR01
100
LR01
2.2µH(DH)
CR03
0.001
DR12
1SS133
DR11
1SS133
CR13
390P
CR14
390P
RR17
1.8K
RR18
1.8K
RR11
27K
RR12
27K
CR11
390P
CR12
390P
RR13
1.8K
RR14
1.8K
RR15
27K
RR16
27K
JR12
JR11
CR10
0.001
CR04
0.001
INPUT
VIDEO/AUX-2
INPUT
VIDEO/AUX-1
L-CH
R-CH
L-CH
R-CH
MAIN PWB-A(1/5)
ICP11
BUFFER AMP.
NJM4565M
TO MAIN SECTION
P31 7-H, P31 10-H, P31 12-B
FROM
DOLBY PWB
P40 1-A
DIGITAL-OUT
FM SIGNAL

Related product manuals