EasyManua.ls Logo

Sharp CD-XP7700 - Page 21

Sharp CD-XP7700
72 pages
Print Icon
To Next Page IconTo Next Page
To Next Page IconTo Next Page
To Previous Page IconTo Previous Page
To Previous Page IconTo Previous Page
Loading...
– 21 –
CD-XP700/CD-XP7700
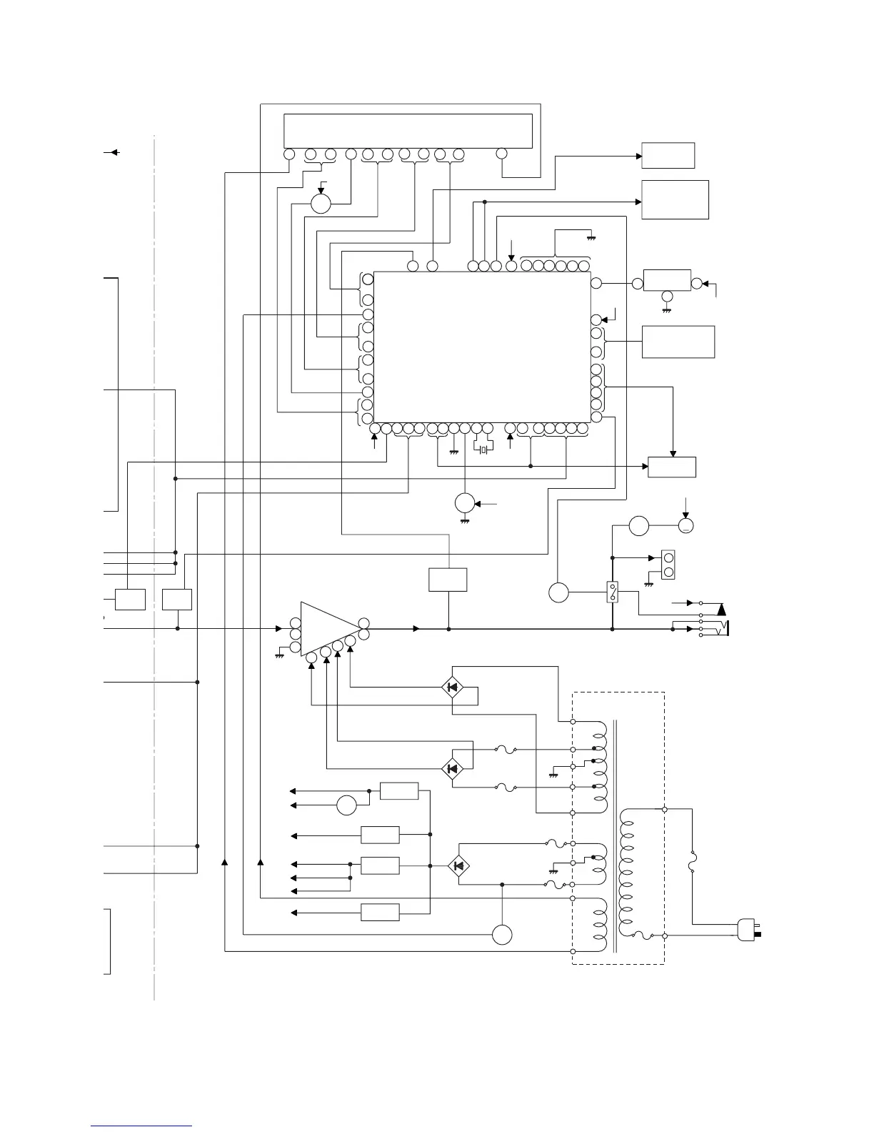
Figure 21 BLOCK DIAGRAM (3/3)
KIA7805AP
AN78L05
Q905
AC 120 V, 60 Hz
–VF
VF2
VF1
Q801
IC855
+B2
+B3
+B4
-B1
+B1
-B2
+B7
+B3
+B10
-
12
13
41
+B5
19
Q705
R
L
0dB
T
T
+B10
RX701
REMOTE
SENSOR
D803, D804
D802
D801
RL914
JK701
HEADPHONES
M4
FAN
MOTOR
M
Q906
Q709
Q601
Q602
Q603
Q604
IC901
STK41221
POWER AMP.
F804
2A/125V
VOLTAGE
REGULATOR
F803
2A/125V
F805
5A/125V
F802
4A/125V
F801
4A/125V
R-OUT
L-OUT
Q901~
Q904
CLK
SO901
SPEAKER
TERMINAL
AC POWER
SUPPLY CORD
32
REC/PLAY
VLOAD
RESET
+B10
+B10
+B10
+B10
+B9
VDD
VDD
VDD
~
CE
DI
DO
XL700
4.194304 MHz
BIAS
T1/T2
AVDD
SW701-SW705
SW711-SW725
KEY
TO CD
SECTION
TO CD
SECTION
IC701
IX0499AW
SYSTEM
MICROCOMPUTER
FL701
FL DISPLAY
27
85
80
33
45
93
14
92
12456 78
14
18
2
78
70
51
3
2
1
11
6
7
1
5
8
100
33
31
37
29
26
15
46
1112
9
1 0 16 1 7 20 2122 2324
41
79
5438 5251
50
55
49
48
40 25 13
39
34
T.F.
PT801
POWER
TRANSFORMER
SYSTEM
MUTE
~
~
~
91
86
~
~
~
~
TAPE
MECHANISM
ASS'Y
RESET
SP DET.
SP RELAY
ON-OFF
FAN MOTOR
DRIVER
IC851
IC852
IC853
IC854
M_13V
LD+7V
+B5
+B10
A_10V
UNSW_5.6V
+B7
+B8
+B9
D_5V
A_5V
SW_5V
IC852
KIA7810AP
VOLTAGE
REGULATOR
IC851
KIA7812AP
VOLTAGE
REGULATOR
IC853, IC854
VOLTAGE REGULATOR
VOLTAGE
REGULATOR
M

Related product manuals