EasyManua.ls Logo

Sharp R-8200E - Monitor Device Function

Sharp R-8200E
44 pages
Print Icon
To Next Page IconTo Next Page
To Next Page IconTo Next Page
To Previous Page IconTo Previous Page
To Previous Page IconTo Previous Page
Loading...
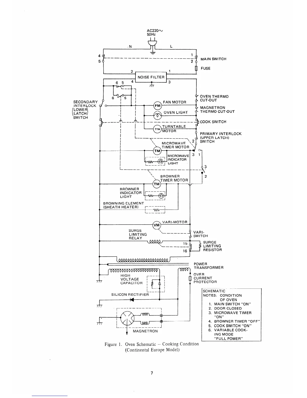
SECONDARY
INTERLOCK
SWITCH
AC220~
50Hz
------------------_____
MAIN SWITCH
OVEN THERM0
M.AGNETRON
THERM0 CUT-OUT
---------
COOK SWITCH
PRIMARY INTERLOCK
(UPPER LATCH)
PROTECTOR
SCHEMATIC
NOTES: CONDITION
OF OVEN
1. MAIN SWITCH “ON”
2. DOOR CLOSED
3. MICROWAVE TIMER
Figure 1. Oven Schematic - Cooking Condition
(Continental Europe Model)
4. BROWNER TIMER “OFF”
5. COOK SWITCH “ON”
6. VARIABLE COOK-
ING MODE
“FULL POWER”
7

Table of Contents

Related product manuals