EasyManua.ls Logo

Sime RX 26 BF - Electrical Wiring Diagram

Sime RX 26 BF
Print Icon
To Next Page IconTo Next Page
To Next Page IconTo Next Page
To Previous Page IconTo Previous Page
To Previous Page IconTo Previous Page
Loading...
2.10 ELECTRICAL
WIRING
If you must replace the electric power
cable supplied with the boiler, order it exclu-
sively from Sime.
The power supply must be single-phase
230V - 50 Hz through a main switch pro-
tected by a fuse with a distance of at least
3 mm between contacts.
Use only class II room thermostats in com-
pliance with the EN 60730 regulations
NOTE: Device must be connected to an
efficient eathing system. SIME cannot be
held liable for damage to people or things
that is due to non-earthing of the boiler.
Always turn off the power supply before
doing any work on the electrical panel.
42
IT
ES
PT
GB
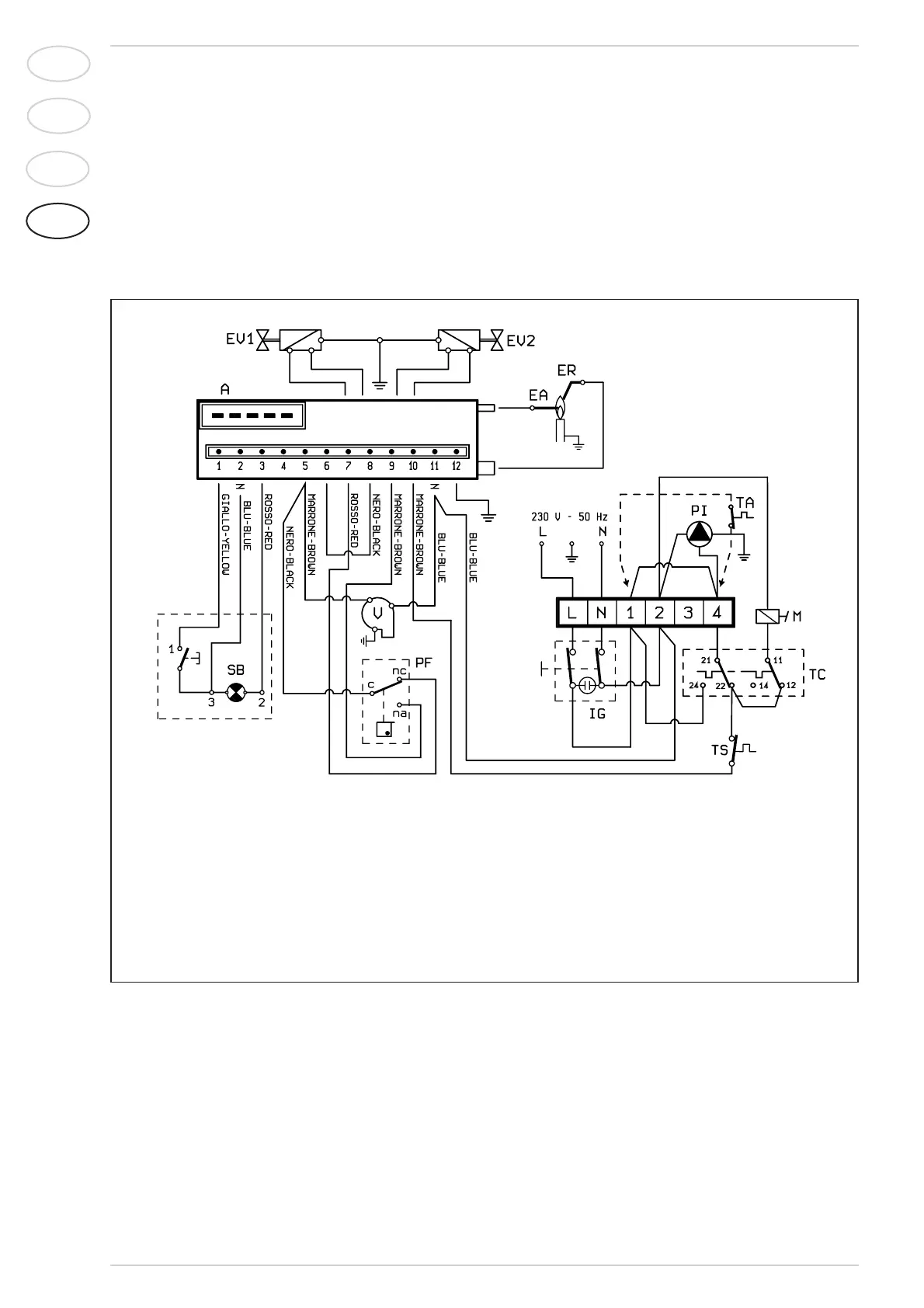
Fig. 7
2.10.1 Wiring diagram
KEY
A Control box
ER Detection electrode
EA Ignition electrode
EV1 Gas valve coil
EV2 Gas valve coil
VFan
PF Smoke pressure switch
TS Safety stat
SB Cotrol box lock-out
TC Boiler stat
M Modulator
IG Main switch
PI C.H. pump
TA Room stat
NOTE: Remove jumper 1-4 on the terminal board
while connecting the room thermostat (TA).

Related product manuals