EasyManua.ls Logo

Sime RX 48 - Internal View

Sime RX 48
16 pages
Print Icon
To Next Page IconTo Next Page
To Next Page IconTo Next Page
To Previous Page IconTo Previous Page
To Previous Page IconTo Previous Page
Loading...
4
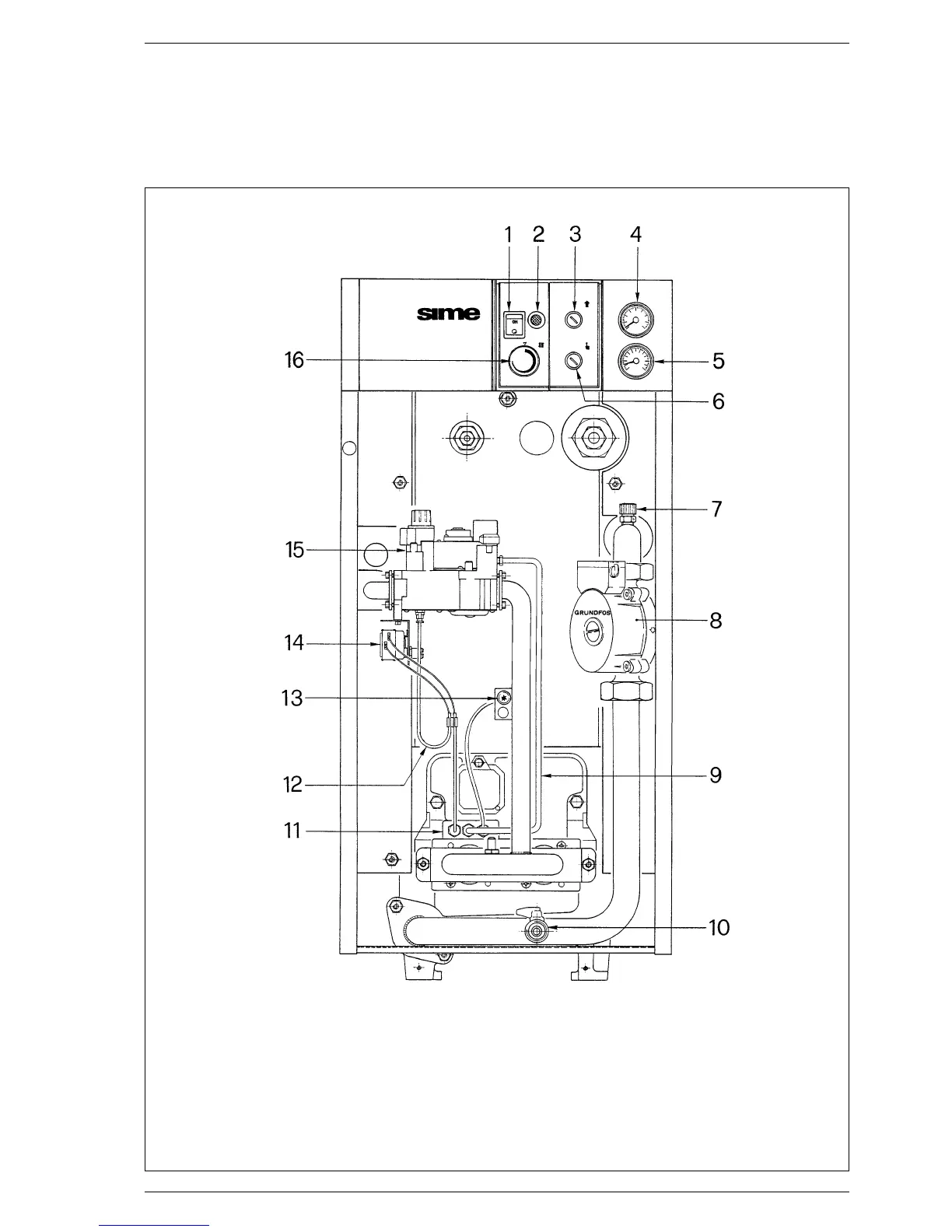
1.5 INTERNAL VIEW
Fig. 5
KEY
1 Main swtch
2 Lock out lamp (“RX IONO”)
3 Smoke stat
4 Hydrometer
5 Thermometer
6 Overheat stat (“RX IONO”)
7 Air vent valve (“RX PVA”)
8 Circulating pump (“RX PVA”)
9 Gas pilot tube
10 Drain cock (1/2”)
11 Pilot burner
12 Interrupted thermocouple
13 Piezoelectric ignition
14 Overheat stat
15 Gas valve
16 Boiler stat

Related product manuals