EasyManua.ls Logo

Sime RX 48 - Electric Connection

Sime RX 48
16 pages
Print Icon
To Next Page IconTo Next Page
To Next Page IconTo Next Page
To Previous Page IconTo Previous Page
To Previous Page IconTo Previous Page
Loading...
2.5 HEATING SYSTEM WATER
If the water hardness exceeds 20÷25°Fr it is necessary to
use treated water both in the sanitary and in the heating
system to avoid any limestone incrustations and the con-
sequent heat exchange reduction. It is worth remembe-
ring that a small, few millimetre-thick incrustations,
because of their low heat conductivity, cause a strong
overheating of the boiler walls leading to serious pro-
blems.
THE HEATING SYSTEM WATER MUST ALWAYS BE
TREATED IN THE FOLLOWING CASES:
very large systems (large water content);
frequent additions of water to the system.
In case it is necessary to drain the system, the refilling
must be made with water adequately treated.
2.6 FILLING WATER SYSTEM
The system loading pipe can be connected with the 1/2”
coupling on the back header or, on the “RX PVA”
models, on the cross coupling connected to the expan-
sion tank. The filling shall be made slowly so that air bub-
bles are eliminated through the vents. Check the gradual
pressure increase with the thermomanometer until the
plant hydrostatic height has been exceeded by a few
meters. The tank preload pressure shall be regulated at
the time of installation according to the plant hydrostatic
height and water content, bearing in mind that the safety
valve is set at 3 bar. During the filling it is better keep the
main switch off.
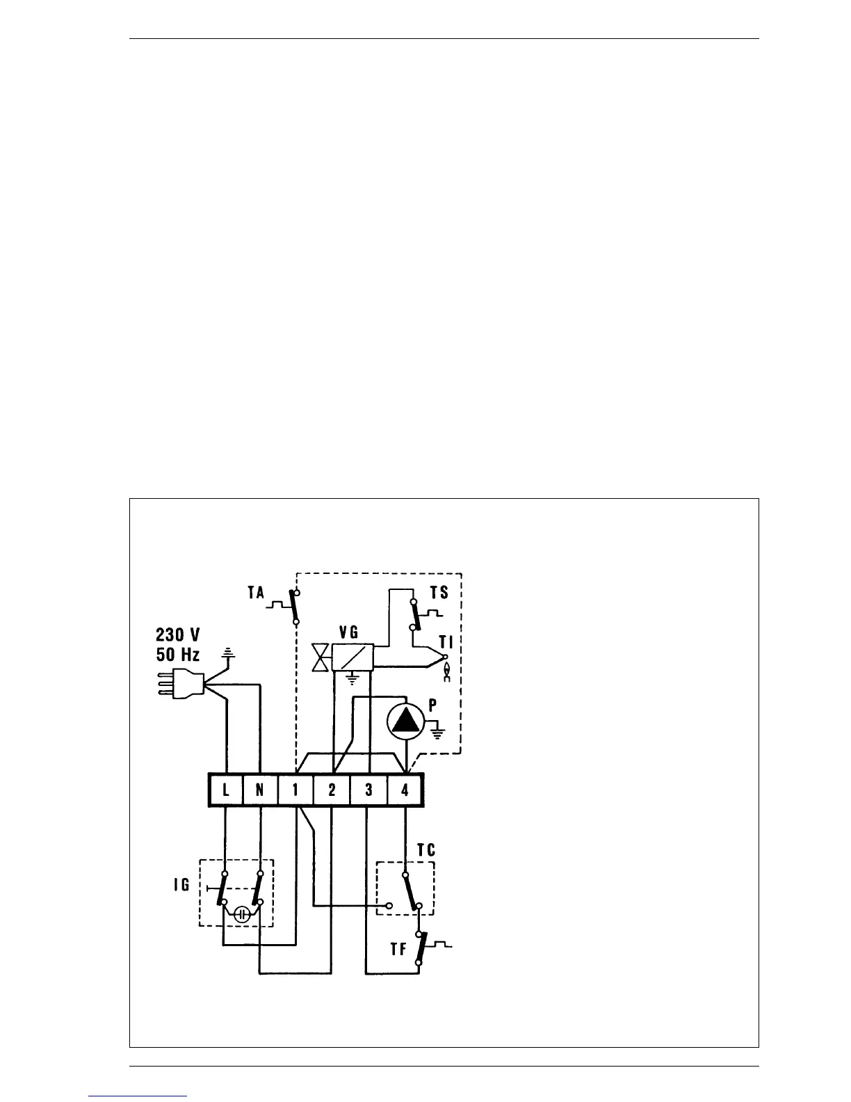
2.7 ELECTRIC CONNECTION
The boiler is equipped with an electric cable with plug
and shall be supplied with 230 V - 50 Hz single-phase
current through a fuse protected switch having a mini-
mum distance of 3 mm between the pins. The room ther-
mostat (class II according to EN 60730.1), which should
be installed to ensure a good temperature control, must
be connected to terminals 1 and 4 after the existing brid-
ge has been removed (figs. 7-10).
SIME refuses all responsibility for damage to people
or things due to non-earthing of the boiler.
6
Fig. 7
NOTE: On the “RX” models, where
the circulating pump is
installed outside the boiler,
the electric connection
must be made on the termi-
nals 2 and 4 of the boiler
terminal board, otherwise
the pilot flame may go out.
KEY
IG Main switch
P Circulating pump (“RX PVA”)
VG Gas valve
TI Interrupted thermocouple
TC Boiler stat
TS Overheat stat
TA Room stat
TF Smoke stat

Related product manuals