EasyManua.ls Logo

Sime RX Series - Page 7

Sime RX Series
13 pages
Print Icon
To Next Page IconTo Next Page
To Next Page IconTo Next Page
To Previous Page IconTo Previous Page
To Previous Page IconTo Previous Page
Loading...
49
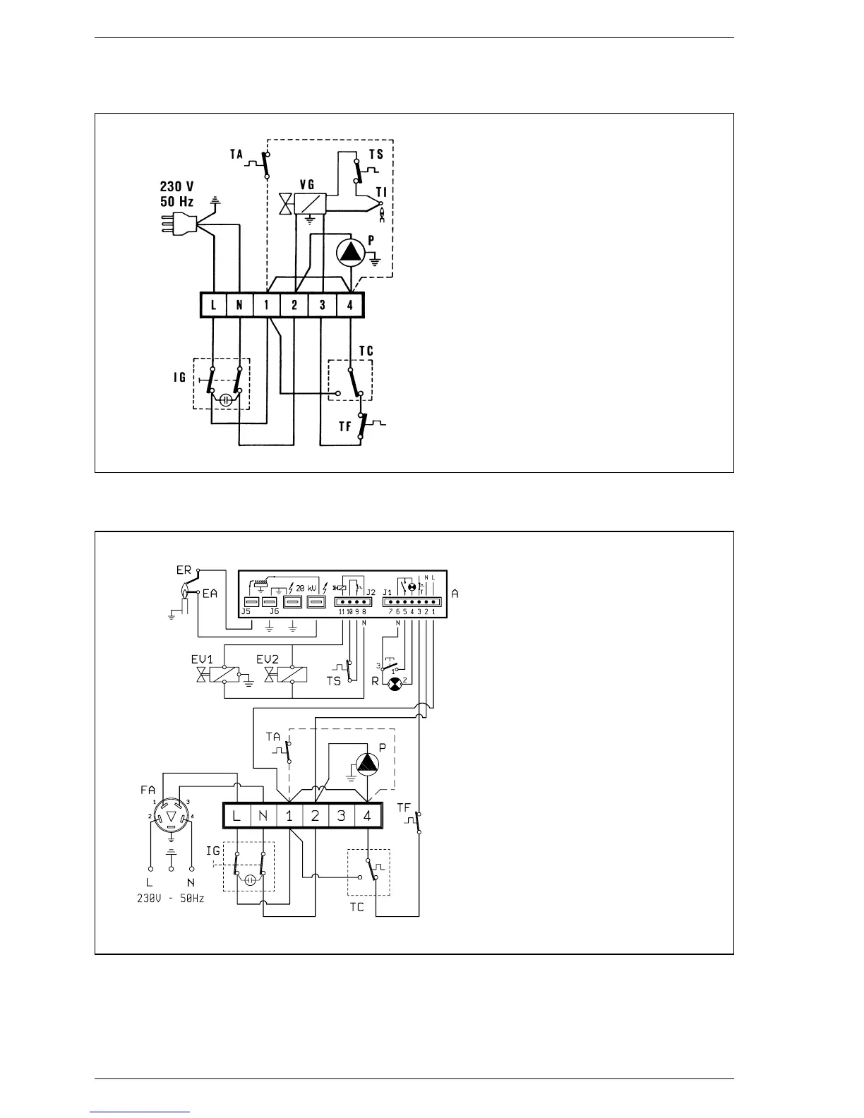
KEY
IG Main switch
P Circulating pump (“PVAvers.)
VG Gas valve
TI Interrupted thermocouple
TC Boiler stat
TS Safety stat
TA Room stat
TF Smoke stat
Fig. 4
NOTE: Where the circulating pump is
installed outside the boiler the electric
connection must be made on the termi-
nals 2 and 4 of the terminal board,
otherwise the pilot flame may go out
KEY
A FM 11 programmer
IG Main switch
TC Boiler stat
EA Ignition electrode
ER Ionisation electrode
P Circulating pump
TS Safety stat
EV1 Modulating coil
EV2 Modulating coil
TF Smoke stat
R Lock out lamp
TA Room stat
FA EMC filter
NOTE: When a room stat is to be fitted
remove the link between terminal 1
and 4 on the connector plug.
2.6.1 “IONO” boiler wiring diagram
Fig. 4/a

Related product manuals