EasyManua.ls Logo

Snorkel SL30SL - Hydraulic Hose Assembly

Snorkel SL30SL
209 pages
Print Icon
To Next Page IconTo Next Page
To Next Page IconTo Next Page
To Previous Page IconTo Previous Page
To Previous Page IconTo Previous Page
Loading...
Page 31
SL26/30SL
HYDRAULIC HOSE ASSEMBLY
41
41
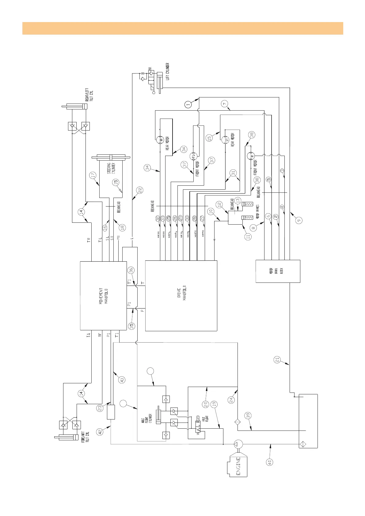
Figure 6-19: Hydraulic hose gen option
assembly of SL26/30SL
GEN OPTION
ILLUSTRATED PARTS LIST
Rep Page 6-33

Table of Contents

Other manuals for Snorkel SL30SL

Related product manuals