EasyManua.ls Logo

Space SFL 5535 - Page 62

Space SFL 5535
94 pages
Print Icon
To Next Page IconTo Next Page
To Next Page IconTo Next Page
To Previous Page IconTo Previous Page
To Previous Page IconTo Previous Page
Loading...
62
0579-M080-0-P1
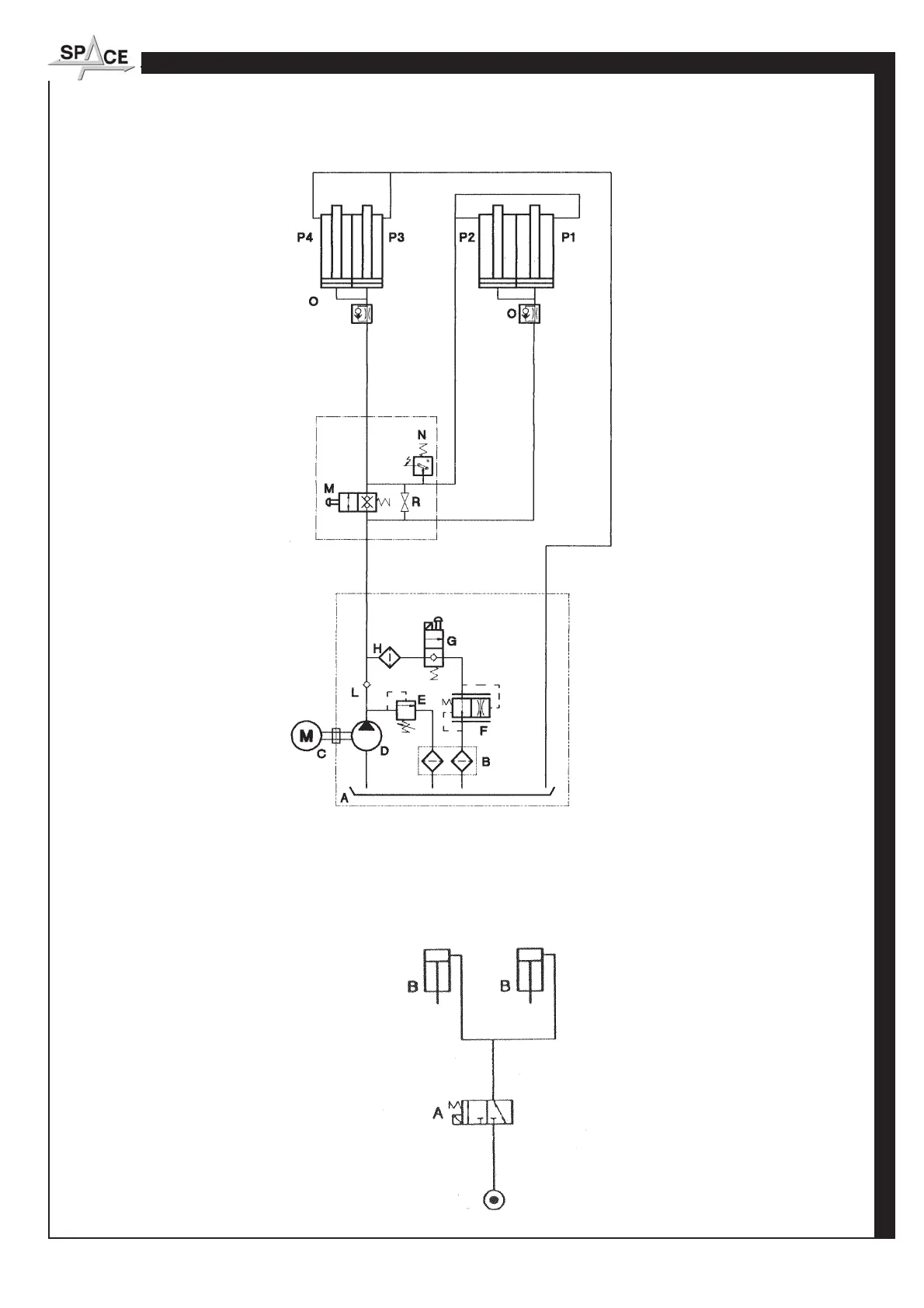
SCHEMA IMPIANTO OLEODINAMICO - DIAGRAM OF HYDRAULIC SYSTEM
SCHEMA IMPIANTO PNEUMATICO - DIAGRAM OF PNEUMATIC SYSTEM
RISERVATO AL PERSONALE AUTORIZZATO ALL'INSTALLAZIONE - ONLY FOR INSTALLATION-AUTHORIZED STAFF
IST DEM ZUR INSTALLATION AUTORISIERTEN PERSONAL VORBEHALTEN - RESERVE AU PERSONNEL PREPOSE A L'INSTALLATION - RESERVADO AL PERSONAL ENCARGADO DE LA INSTALACION

Table of Contents

Related product manuals