EasyManua.ls Logo

Studer Cable Cover CFC-01 - 2 Introduction; Principle Schematic

Studer Cable Cover CFC-01
25 pages
Print Icon
To Next Page IconTo Next Page
To Next Page IconTo Next Page
To Previous Page IconTo Previous Page
To Previous Page IconTo Previous Page
Loading...
STUDER INNOTEC XP-COMPACT
XP-COMPACT V5.4 7/77
Plenty of fresh water and soap must be ready at hand so that in case of acid
coming in contact with skin, eyes and clothes, the areas in question can be
thoroughly washed.
If acid enters the eyes, you must thoroughly wash them with cold running water
for at least 15 minutes. It is recommended that you immediately consult a
medical doctor.
Baking powder neutralizes battery acid electrolyte. Always keep some at hand.
Special care must be taken when working with metal tools near or on the
batteries. With tools such as screwdrivers, spanners etc. short-circuits can
result. Sparks produced by the short circuit can cause an explosion.
When working on batteries all personal metal items such as rings, necklaces
and bracelets must be removed. Batteries are so powerful that short-circuit with
these items can melt them and thus cause severe burns. Always follow the
battery manufacturer instructions.
Under certain conditions XP-COMPACT or a connected generator can start
automatically. While working on an electrical installation you must ensure that
these appliances are disconnected beforehand from the installation.
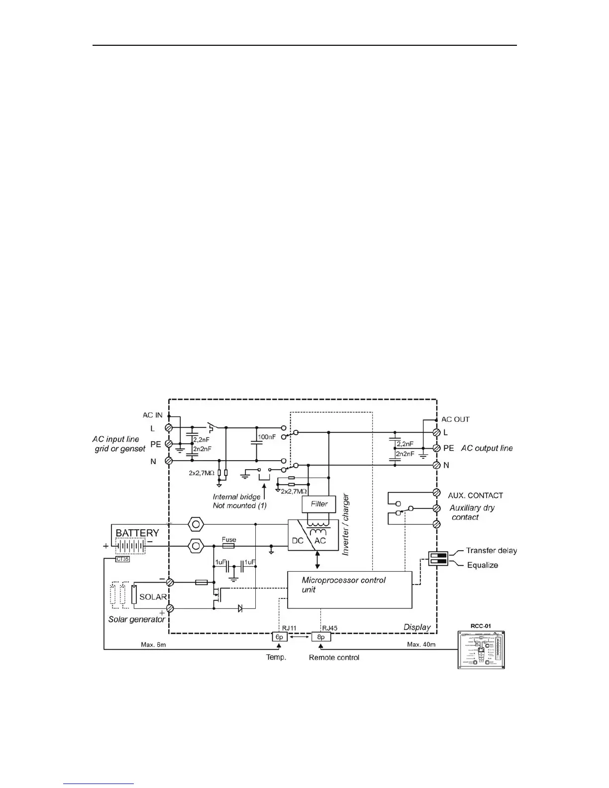
2 Introduction
The XP-COMPACT is a sine wave inverter with integrated battery charger with many
additional functions, it has been developed to be used as stand-alone (no grid-
feeding) AC provider, or as continuous / break-free current supply provider (UPS).
2.1 Principle schematic
Notes:
(1) The neutral of the appliance is not connected to the earth whatever the
function mode is. If requested and according to the local regulation, an automatic

Related product manuals