EasyManua.ls Logo

Sub-Zero 695-2 - Page 176

Sub-Zero 695-2
188 pages
Print Icon
To Next Page IconTo Next Page
To Next Page IconTo Next Page
To Previous Page IconTo Previous Page
To Previous Page IconTo Previous Page
Loading...
Wiring Diagrams / Schematics
Built-In
Built-In
(600-
(600-
2
2
)
)
Series
Series
1234
PIN 1
PIN 1
PIN 1
PIN 1
0
J1
0
0
DISPLAY
J6
PIN 1
0
PIN 1
0
J7
0
J4
PIN 1
J3
J2
E2
E10
E6
E7
0
J5
120 VOLT CIRCUITS
NOT USED(NO PIN)
ICE MAKER ACC (FILL TUBE)
FRZ DOOR LIGHT SENSE
REF DOOR LIGHT SENSE
NOT USED(NO PIN)
REF COMPARTMENT
FRZ COMPARTMENT
FRZ COMPARTMENT
LOW VOLTAGE THERMISTOR CIRCUITS
ICE MAKER VALVE SENSOR
J4-2
J1-3
J1-5
J1-4
J1-6
J1-7
J1-8
J4-3
J4-4
J4-5
J1-1
J1-2
REF EVAP
REF EVAP
REF COMPARTMENT
FRZ EVAP
FRZ EVAP
DEF SENSOR
DEF HTR
J7-3
J7-8
J7-6
J7-7
J7-4
J7-5
J4-1
NEU
LITE
J7-1
J7-2
E6
E2
E10
E7
E FAN
RCOMP
C FAN
FCOMP
L1
NEUTRAL
NOT USED
ICE MAKER
LIGHTS
DEFROST HEATER
FRZ COMPRESSOR
POWER IN
REF COMPRESSOR
CONDENSER FAN
NOT USED
POWERS FILL TUBE HEATER AND ACCESSORIES
SENSES WHEN DEF HEATER SHUTS OFF
SENSES WATER VALVE ACTIVATION
SENSES IF REF DOOR OPEN
SENSES FRZ EVAP TEMP
SENSES FRZ EVAP TEMP
SENSES REF EVAP TEMP
SENSES REF EVAP TEMP
SENSES REF CABINET
SENSES FRZ CABINET TEMP
SENSES FRZ CABINET TEMP
SENSES REF CABINET
POWERS DEFROST CIRCUIT
NEUTRAL INTO BOARD
POWER INTO BOARD
POWERS FRZ COMPRESSOR
POWERS ICE MAKER
POWERS LIGHTS
POWERS REF COMPRESSOR
POWERS CONDENSER FAN
SENSES IF FRZ DOOR OPEN
ORANGE
ORANGE/YELLOW
BLUE/YELLOW
BLUE/BLACK
BLUE/BLACK
BLUE/WHITE
BLUE/WHITE
BLUE/RED
ORANGE/RED
GRAY/WHITE
TAN
WHITE/BLUE
WHITE
BROWN
PINK
YELLOW
WHITE/RED
GRAY
BLUE
BLACK
PURPLE
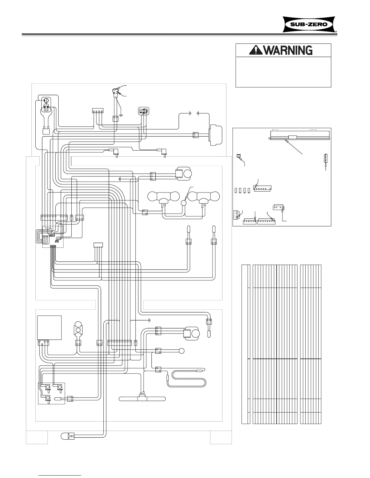
CONTROL BOARD SUMMARY
CIRCUIT DESCRIPTION FUNCTION COLOR
J1
J4
E6E10E7E2
J7
-This wiring information is provided for use by qualified
service personnel only.
-Disconnect appliance from electrical supply before
beginning service.
-Be sure all grounding devices are connected when
service is complete.
-Failure to observe the above warnings may result in
severe electrical shock.
1. FAN SWITCH
2. LIGHT SWITCH
3. ICEMAKER SWITCH
PURPLE
PURPLE
WHITE
TAN
WHITE
STARTING
RELAY
REFRIGERATOR
COMPRESSOR
GREEN
2 RIBBED
1 PLAIN
1 ORANGE
2 WHITE
REFRIGERATOR
LIGHTS
GREEN
WHITE
RED
8 WHITE W/RED STRIPE
6 WHITE W/BLUE STRIPE
REFRIGERATOR
LIGHT SWITCH
SENSOR
(FRZ EVAP)
DEFROST HEATER
1 BLACK
2 BLACK
LIGHTS:
NOTE: (1) LIGHT
IN 611 FREEZER
1
2 3
ICEMAKER
GREEN 1
TAN 2
PINK 3
WHITE 4
3 GREEN
2 WHITE
1 RED
FREEZER
FAN MOTOR
FILL TUBE
HEATER
ICEMAKER
WATER VALVE
WHITE
TAN
GRAY W/WHITE
3 GREEN
4 ORANGE
8 YELLOW
6 PURPLE
9 TAN
5 BLUE
2 WHITE
DEFROST
TERMINATOR
2 BLACK
1 BLUE
7 PINK
1 WHITE W/BLUE
WHITE W/BLUE
WHITE
TAN
GREEN
PINK
PURPLE
RED
YELLOW
ORANGE
BLUE W/BLACK STRIPE
BLUE W/BLACK STRIPE
BLUE W/RED STRIPE
ORANGE W/RED STRIPE
BLUE W/BLACK STRIPE
BLUE W/BLACK STRIPE
ORANGE W/YELLOW STRIPE
BLUE W/YELLOW STRIPE
BLUE W/WHITE STRIPE
BLUE W/WHITE STRIPE
ORANGE W/RED STRIPE
BLUE W/RED STRIPE
BLUE
PINK
WHITE W/BLUE
TAN
PURPLE
YELLOW
GREEN
GRAY W/WHITE
GREEN
TAN
WHITE
WHITE
RED
WHITE
GREEN
BLUE
WHITE
GRAY W/WHITE
ORANGE
WHITE
WHITE
WHITE
BLUE
PINK
TAN
PURPLE
YELLOW
WHITE W/BLUE STRIPE
GRAY W/WHITE STRIPE
ORANGE
RED
ORANGE
RED
YELLOW
PURPLE
WHITE
GRAY
WHITE
BLACK
GRAY
WHITE
PART NUMBER 3756490
CONNECTOR
4321
GREEN
WHITE
GRAY
GREEN
GREEN
BLUE W/YELLOW STRIPE
BLUE W/WHITE STRIPE
BLUE W/WHITE STRIPE
ORANGE W/YELLOW STRIPE
REFRIGERATOR
FAN MOTOR
1 PINK
SENSOR
(REF
CABINET)
ORANGE
ORANGE
3 GREEN
2 WHITE
SENSOR
(REF
EVAP)
WHITE
ORANGE
LIGHT
TERMINATOR
REFRIGERATOR
FAN SWITCH
CONDENSER
FAN MOTOR
WHITE W/RED STRIPE 1
WHITE 2
POWER
SUPLY
CORD
L2
L1
GRAY W/WHITE
2 WHITE
1 BLACK
SENSOR
(FRZ CABINET)
BLUE W/BLACK STRIPE
BLUE W/BLACK STRIPE
4 ORANGE
2 PURPLE
9 GRAY
5 YELLOW
7 BLUE
3 PINK
1 TAN
WHITE
WHITE
WHITE W/RED STRIPE
WHITE
WHITE
PURPLE
ORANGE
3 ORANGE
RED
GRAY
(FOUND BY
COMPRESSOR)
CONNECTOR
OVERLOAD
PROTECTOR
FREEZER
COMPRESSOR
STARTING
RELAY
RUNNING
CAPACITOR
WIRING DIAGRAM
MODELS: 611-2 & 650-2
10-8
#3758407 - Revision B - August, 2006

Table of Contents

Other manuals for Sub-Zero 695-2

Related product manuals