EasyManua.ls Logo

Sub-Zero 695-2 - Page 186

Sub-Zero 695-2
188 pages
Print Icon
To Next Page IconTo Next Page
To Next Page IconTo Next Page
To Previous Page IconTo Previous Page
To Previous Page IconTo Previous Page
Loading...
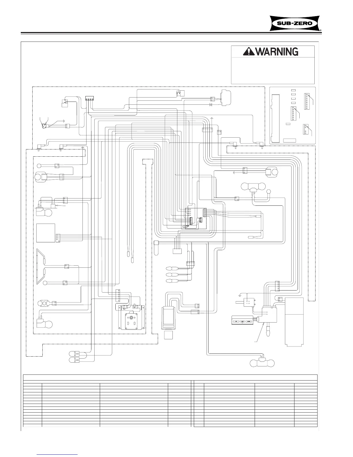
Wiring Diagrams / Schematics
Built-In
Built-In
(600-
(600-
2
2
)
)
Series
Series
WHITE W/BLUE STRIPE
WHITE W/RED STRIPE
ICE DISPENSER
DOOR
SOLENOID
ICE DOOR
CONTROL PANEL
GROUND
SOLENOID
ICEMAKER
AUGER MOTOR
WATER
SOLENOID
LWR FREEZER LT
RED
WHITE
RED
WHITE
TAN
TERM
GRAY/WHITE
MOTOR
FAN
FREEZER
4 PINK
5 PINK
2 WHITE
1 BLUE
2 GRAY
FILL TUBE HEATER
DEFROST
TERMINATOR
1 WHITE W/BLUE
WHITE
2 WHITE
FRE FAN MOTOR TERM
1 BLACK
2 BLACK
DEFROST
HEATER
ICEMAKER
1 RED
2 RED
UPPER
FREEZER
LIGHT
LIGHT
(FRE CABINET)
COMPRESSOR)
4 WHITE
3 WHITE
2 ORANGE
1 ORANGE
BLUE W/RED STRIPE
CONTROL LIGHTS
BROWN
(FRE EVAP)
SENSOR
SENSOR
REDUNDANT
MULLION
CHUTE
HEATER
BLACK
WHITE
HEATER
ORANGE
ORANGE
ORANGE
WHITE
BLUE
RED
WHITE
WHITE
WHITE W/BLUE STRIPE
WHITE
BLUE W/BLACK STRIPE
BLUE W/BLACK STRIPE
BLUE W/BLACK STRIPE
ORANGE W/RED STRIPE
ORANGE W/RED STRIPE
BLUE W/RED STRIPE
LIGHT
DISPLAY
ORANGE
WHITE
(FOUND BY
CONNECTOR
WHITE
GRAY W/WHITE STRIPE
BLUE W/BLACK STRIPE
YELLOW
ORANGE W/BLACK
BLUE
PURPLE
GRAY
PINK
BLACK
TAN
WHITE W/BLUE STRIPE
ORANGE
BROWN
WHITE
WHITE
REFRIG
5 WHITE
GLASS
WELL
HEATER
GLASS
WELL
LIGHT
CONTROL
RED
BLUE
GREEN
GREEN
PINK
TERMINATOR
SENSOR
(REF CABINET)
2 BROWN
1 YELLOW
3 RED
ORANGE
ORANGE
ORANGE
BLUE W/WHITE
BLUE W/WHITE
ORANGE W/YELLOW
BLUE W/YELLOW
1 ORANGE
2 WHITE
3 GREEN
2 WHITE
1 PINKRED
WHITE
GREEN
WHITE
LIGHT
(REF EVAP)
SENSOR
FAN
REFRIGERATOR
LIGHTS
REFRIG
LIGHT SWITCH
CONNECTOR
GREEN
ORANGE/BLK
FREEZER
FAN SWITCH
CORD
POWER
SUPPLY
LT SWITCH
FREEZER
ORANGE
3YELLOW
2WHITE
1 ORANGE
WHITE
YELLOW
2 RIBBED
L1
L2
1 PLAIN
GREEN
FREEZER
COMPRESSOR
PURPLE
WHITE
WHITE
BLACK
WHITE
PURPLE
PURPLE
FREEZER COMPRESSOR
RED
PURPLE
YELLOW
GRAY/WHITE STRIPE
WHITE/BLUE STRIPE
ORANGE/BLACK
TAN
PINK
BLUE
GRAY
WHITE
YELLOW
WHITE W/BLUE STRIPE
WHITE W/RED STRIPE
BROWN
RED
WHITE
GRAY
BLACK
WHITE
GREEN
ORANGE
PINK
5 WHITE
3 RED
2 BROWN
4 GREEN
1 YELLOW
RED
GRAY
WHITE
2
1
REFRIGERATOR
COMPRESSOR
REFRIG
FAN SWITCH
GRAY
CONDENSER
FAN MOTOR
GREEN
MOTOR
REFRIGERATOR
LIGHTS
WHITE
RED 1
WHITE 2
GREEN 3
1 BROWN
RED
GREEN
WHITE
WHITE
2 RED
4 WHITE
WHITE
RED
BROWN
ORANGE/BLACK
GRAY/WHT
BLUE
3 PINK
2 TAN
1 GREEN
BLUE
PINK
TAN
WHITE/BLUE STRIPE
GRAY/WHITE STRIPE
YELLOW
GRAY
GRAY
SERVICE
ONLY
( )
2
1
PART NUMBER 3757969 REV. D
PIN 1
PIN 1
E10
E7
E6
E2
E1
J7
PIN 1
J1
J4
3214
2
1
MEMBRANE SWITCH
-This wiring information is provided for use by qualified
service personnel only.
-Disconnect appliance from electrical supply before
beginning service.
-Be sure all grounding devices are connected when
service is complete.
-Failure to observe the above warnings may result in
severe electrical shock.
FUNCTION
POWERS LIGHTS
CONTROL BOARD SUMMARY/ LAYOUT
SENSES IF FREEZER DOOR OPEN
POWERS FREEZER COMPRESSOR
POWERS REFRIG. COMPRESSOR
NEUTRAL INTO BOARD
POWER INTO BOARD
POWERS DEFROST CIRCUIT
SENSES WATER VALVE ACTIVATION
POWERS FILL TUBE AND ACCESSORIES
SENSES WHEN HEATER SHUTS OFF
POWERS CONDENSER FAN
SENSES IF REF DOOR OPEN
DESCRIPTION
120 VOLT CIRCUITS
NEUTRAL
POWER IN
REFRIG FAN SWITCH
LIGHTS
FREEZER LIGHT SENSOR
FREEZER COMPRESSOR
REFRIGERATOR COMPRESSOR
DEFROST HEATER
CONDENSER
DEFROST SENSE-TERMINATOR
NOT USED (NO PIN)
REF LIGHT SENSOR
ICE MAKER VALVE
ICE MAKER ACCESSORIES (FILL TUBE)
J7-2
E7
CIRCUIT
E2
E6
E
J4-1
E10
J4-2
J4-3
J7-1
J4-4
J5-5
J7-3
J7-4
COLOR
ORANGE/BLK
WHITE
BLACK
PURPLE
ORANGE
WHT/RED
WHT/BLUE
YELLOW
GRAY/WHT
BLUE
GRAY
TAN
REFRIGERATOR COMPARTMENT
J1-6
120 VOLT CIRCUITS CONTINUED
NOT USED
ICE MAKER
BULK ICE
THERMISTOR CIRCUITS
REFRIGERATOR EVAPORATOR
FREEZER EVAPORATOR
FREEZER EVAPORATOR
REFRIGERATOR COMPARTMENT
REFRIGERATOR EVAPORATOR
CIRCUIT
J7-7
J7-5
J7-6
J1-3
J1-1
J1-2
J1-5
J1-4
DESCRIPTION
FREEZER COMPARTMENT
FREEZER COMPARTMENT
J1-7
J1-8
ORANGE/RED
BLUE/YELLOW
BLUE/BLACK
BLUE/BLACK
ORANGE/YELLOW
BLUE/WHITE
SENSES REF COMPARTMENT TEMP
POWERS ICE MAKER
SENSES REF EVAP TEMP
SENSES FRE EVAP TEMP
SENSES REF EVAP TEMP
POWERS AUGER MOTOR
SENSES FRE EVAP TEMP
SENSES REF COMPARTMENT TEMP
FUNCTION COLOR
PINK
BROWN
BLUE/RED
BLUE/WHITE
SENSES FREZ COMPARTMENT TEMP
SENSES FREZ COMPARTMENT TEMP
J7
E1E1
J1
E7
E6
E10
E2
J4
POWERS REF FAN SW
GRAY
2
1
3 4
MODELS:
WIRING DIAGRAM
685-2 (Starting w/Serial #2271174)
695-2 (Starting w/Serial #2269189)
10-18
#3758407 - Revision B - August, 2006

Table of Contents

Other manuals for Sub-Zero 695-2

Related product manuals