EasyManua.ls Logo

Sub-Zero 700-2 Series - Icemaker Operation

Sub-Zero 700-2 Series
166 pages
Print Icon
To Next Page IconTo Next Page
To Next Page IconTo Next Page
To Previous Page IconTo Previous Page
To Previous Page IconTo Previous Page
Loading...
Page 65
Icemaker Operation
Integrated (
Integrated (
700-
700-
2) Series
2) Series
6-2
#3756780 - Revision D - July, 2005
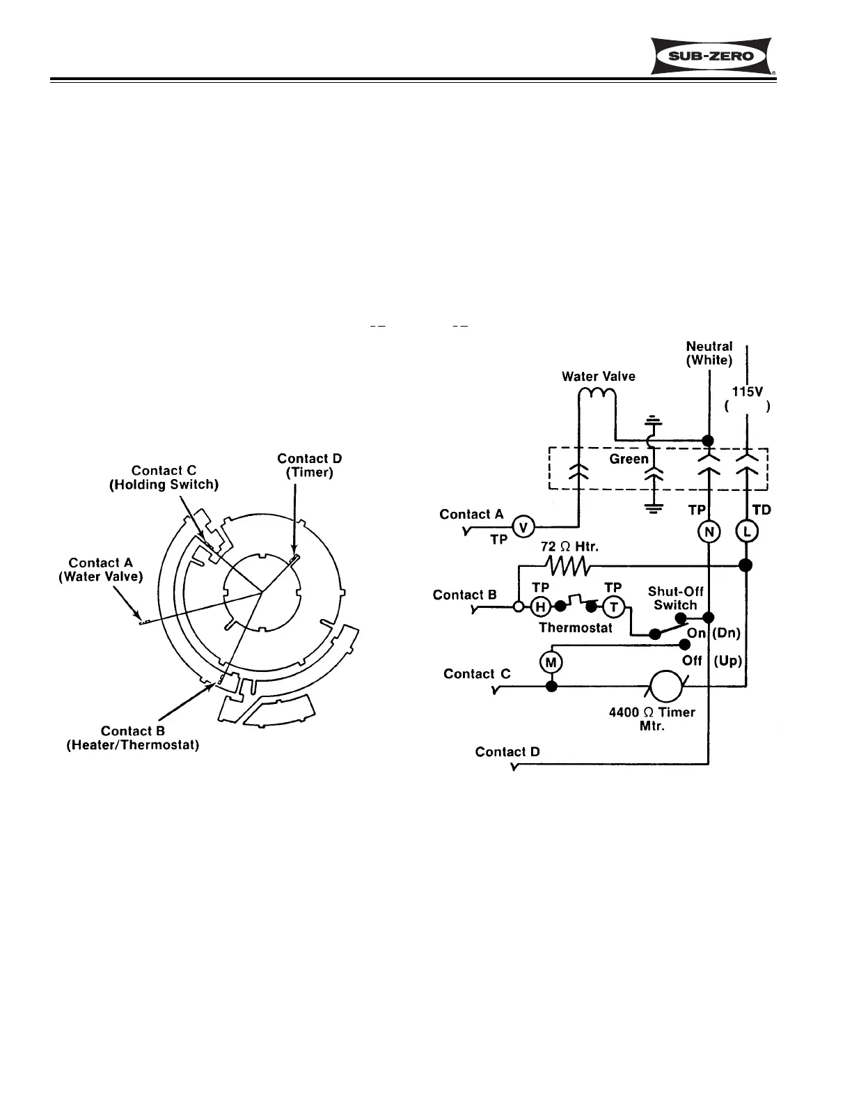
MODULAR ICEMAKER
All Integrated (700-2) Series units utilize a “modular icemaker”. The icemaker operation is not complex, however, an
understanding of its cycle of operation is necessary in order for a serviceman to make a proper diagnosis.
Modular Icemaker Operation
When the icemaker thermostat has sensed temperatures of 17°F, the thermostat closes. At this time, the current
now has a path through the thermostat to the motor. The motor is linked with the drive gear. From the module,
there are copper contacts that ride on copper strips on the backside of the drive gear. (See Figure 6-1) As the drive
gear rotates, these contacts from the module will make or break a circuit (track) to the copper strips to generate the
icemaker cycle.
Pink
Tan
Figure 6-1. Modular Icemaker Electrical Schematic

Related product manuals