EasyManua.ls Logo

Sumitomo F-20L - Page 54

Sumitomo F-20L
56 pages
Print Icon
To Next Page IconTo Next Page
To Next Page IconTo Next Page
To Previous Page IconTo Previous Page
To Previous Page IconTo Previous Page
Loading...
Troubleshooting
50
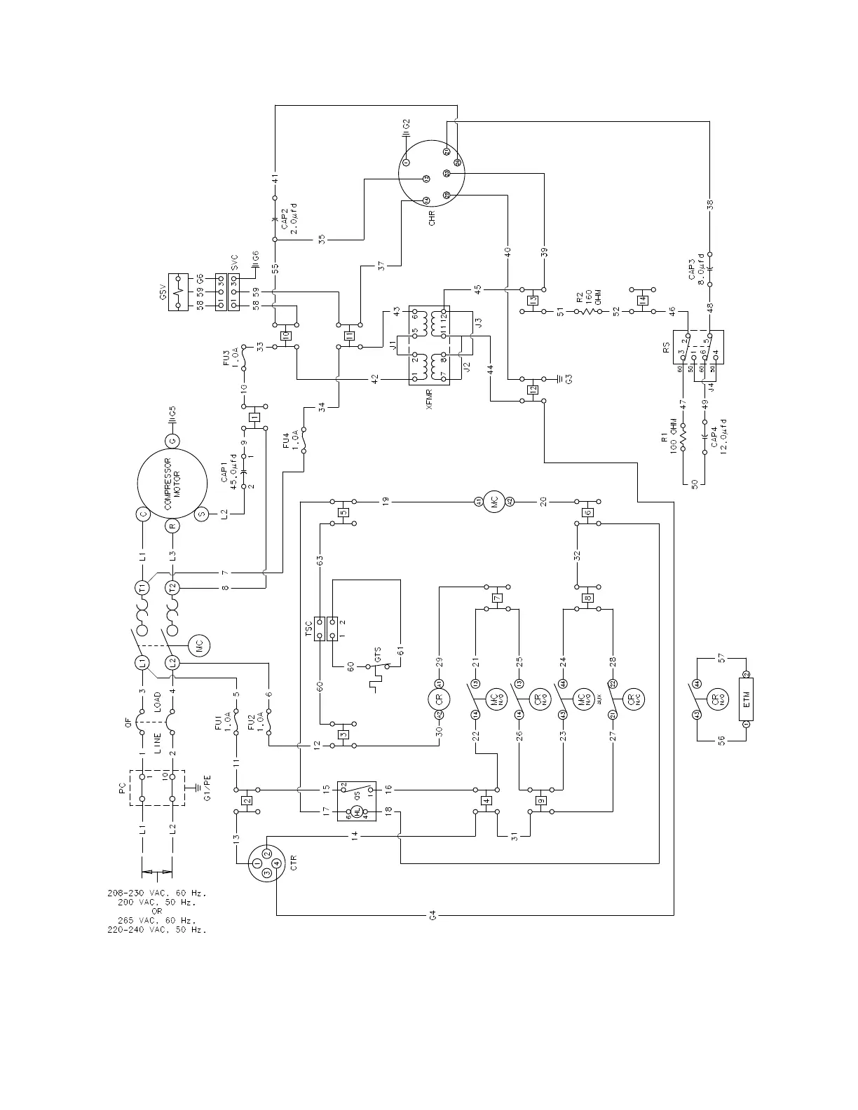
Figure 20 F-20L Compressor Wiring Schematic

Related product manuals