EasyManua.ls Logo

Sycamore 3500L - Wiring Diagram

Default Icon
36 pages
Print Icon
To Next Page IconTo Next Page
To Next Page IconTo Next Page
To Previous Page IconTo Previous Page
To Previous Page IconTo Previous Page
Loading...
Owner's Manual
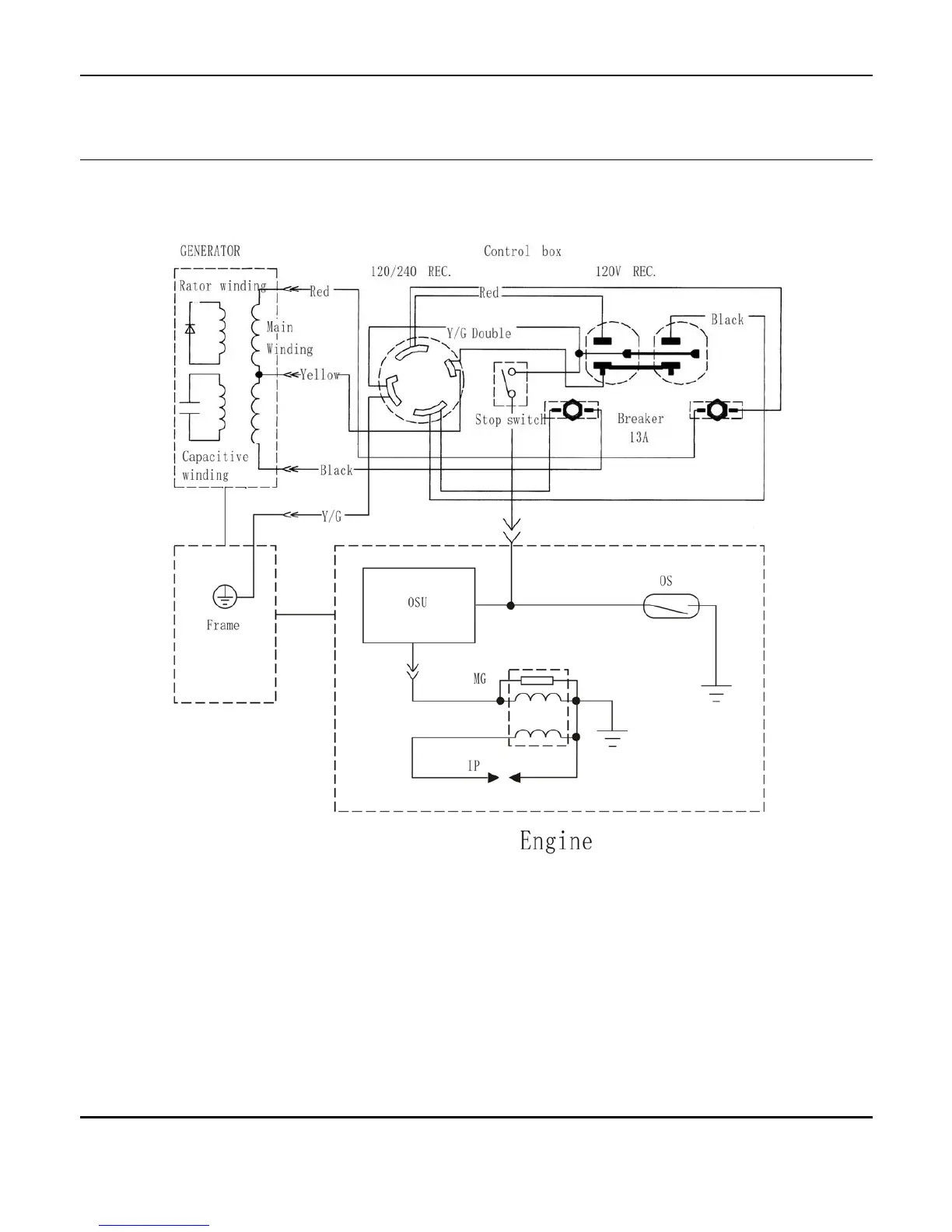
Wiring Diagram
© 2006, Sycamore SCS, LLC.
31

Related product manuals