EasyManua.ls Logo

SystemAir DKEX 225-4

SystemAir DKEX 225-4
17 pages
Go to English
To Next Page IconTo Next Page
To Next Page IconTo Next Page
To Previous Page IconTo Previous Page
To Previous Page IconTo Previous Page
Loading...
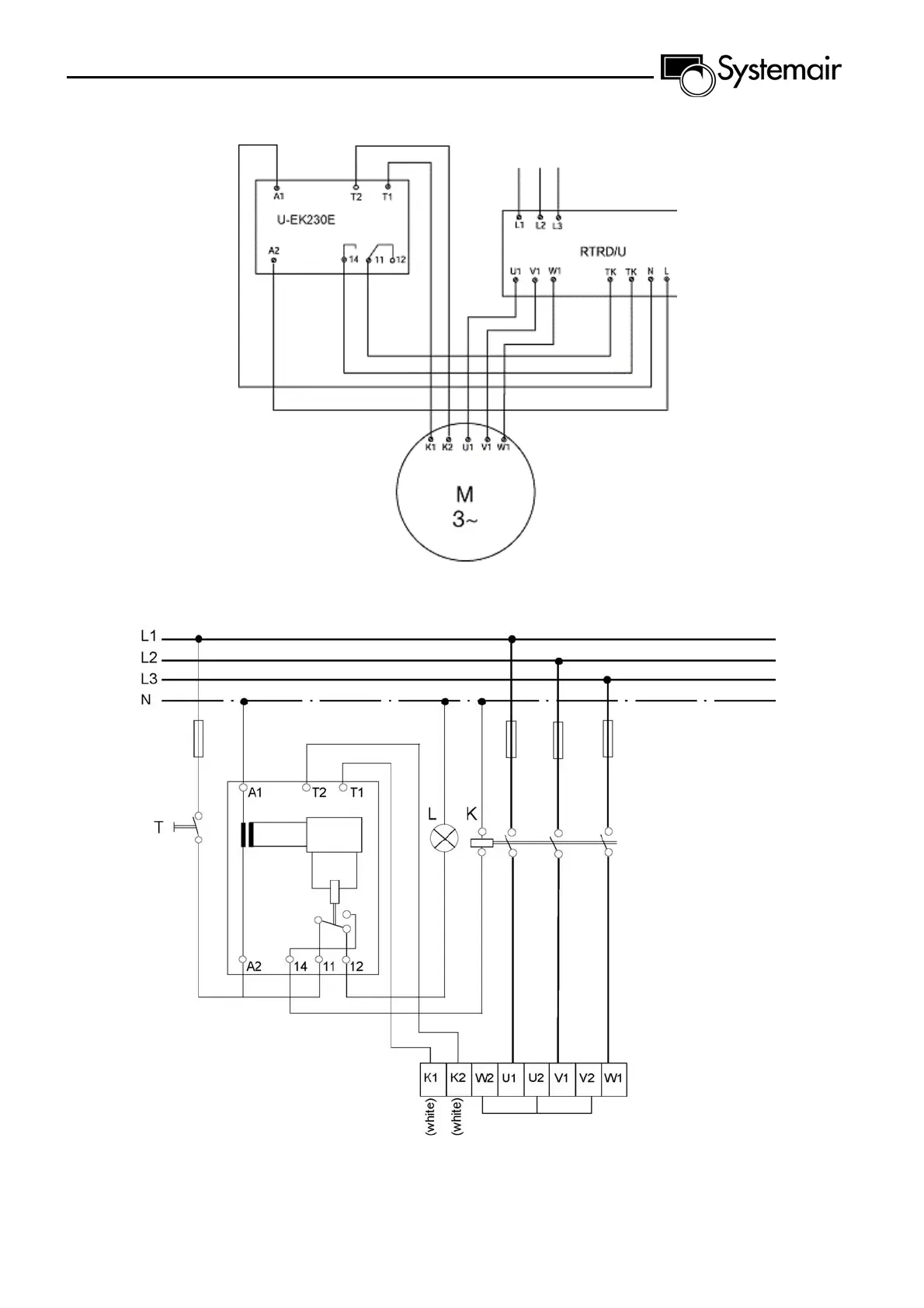
Connection box for DKEX, KTEX or DVEX

Other manuals for SystemAir DKEX 225-4

Related product manuals