EasyManua.ls Logo

TCNet Boiler Controller - Menu Structure Overview; User Preferences Menu

TCNet Boiler Controller
25 pages
Print Icon
To Next Page IconTo Next Page
To Next Page IconTo Next Page
To Previous Page IconTo Previous Page
To Previous Page IconTo Previous Page
Loading...
TCNet Boiler Controller
User and Service Manual
9
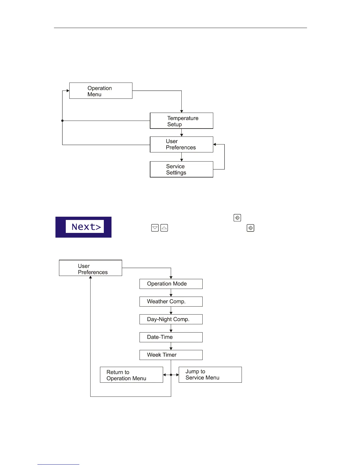
Menu Structure
TCNet controller has three menu schemes for quick setup, user preferences and the service settings.
The most common settings
are grouped together.
1. Temperature
Setup: Basic temperature
adjust of your boiler
2. User Preferences:
Operation mode, timer and
temperature compensation
options
3. Service Settings:
Advanced settings of your
boiler. This settings are
intended to be adjusted by
a service engineer.
User Preferences Menu
To enter the User Preferences menu, Press the Input key and navigate to
“Next>” with navigation keys than press the input key again.
User Preferences menu has five settings.