EasyManua.ls Logo

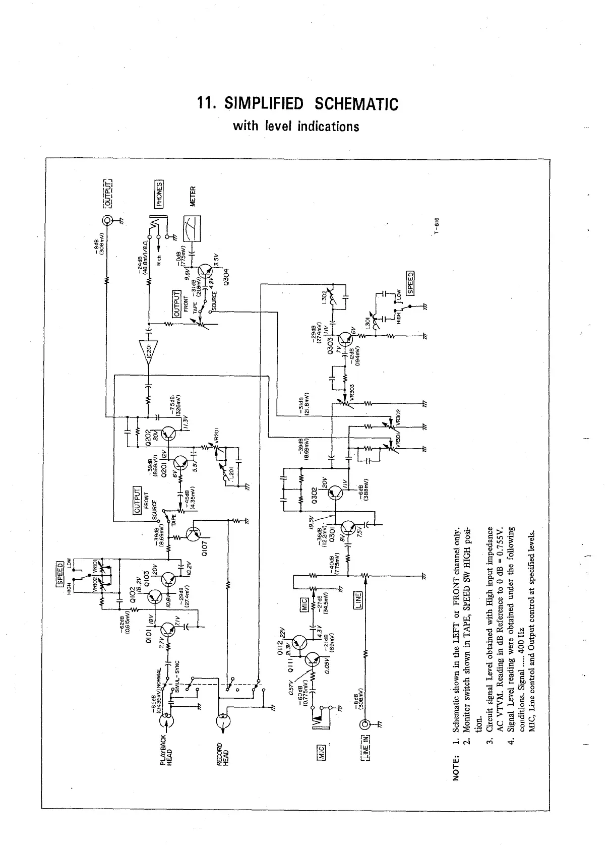
Teac A-2340SX - Simplified Schematic with Level Indications

Teac A-2340SX
43 pages
Print Icon
To Next Page IconTo Next Page
To Next Page IconTo Next Page
To Previous Page IconTo Previous Page
To Previous Page IconTo Previous Page
Loading...

Table of Contents

Related product manuals