EasyManua.ls Logo

Technics RS-X102 - Page 9

Technics RS-X102
28 pages
Print Icon
To Next Page IconTo Next Page
To Next Page IconTo Next Page
To Previous Page IconTo Previous Page
To Previous Page IconTo Previous Page
Loading...
RS-X102
@
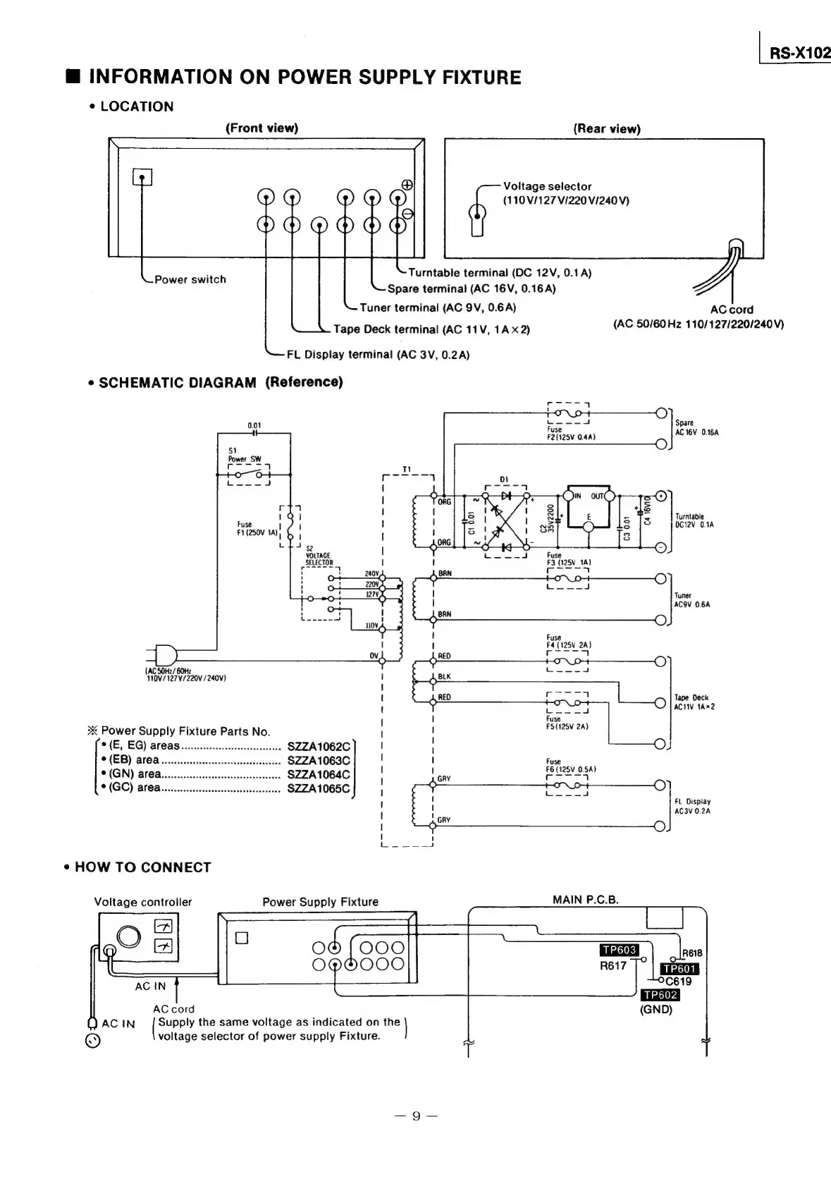
INFORMATION
ON
POWER
SUPPLY
FIXTURE
*
LOCATION
(Front
view)
(Rear
view)
Voltage
selector
(110/127
V/220
V/240
V)
Turntable
terminal
(DC
12V,
0.1A)
Spare
terminal
(AC
16V,
0.16A)
Tuner
terminal
(AC
9V,
0.6A)
Tape
Deck
terminal
(AC
11V,
1A
x2)
Power
switch
AC
cord
(AC
50/60
Hz
110/127/220/240V)
FL
Display
terminal
(AC
3V,
0.2A)
¢
SCHEMATIC
DIAGRAM
(Reference)
Spare
01
0.0
|
AC
16V
0.16A
Turntable
OC12V
O.1A
r
|
Fuse
|
F1(250V
1A)
|
L
eT
Fuse
F3
(125V
1A)
|
eerie
|
4
|
4
|
4
VOLTAGE
SELECTOR
Haare
|
Tuner
|
ACQV
0.68
BRN
f
'
Fuse
F4
(125V
2A)
to
SA
(AC
SOHz/60Hz
1¥0V/127V/220V
/240V)
{
Tape
Deck
t
fesse
ACI
1Ax2
{
|
Fuse
3K
Power
Supply
Fixture
Parts
No.
|
saris
©
(E,
EG)
af
as.....ccccccscsesseeeeeee
$ZZA1062C
u
!
*
(EB)
area
..
SZZA1063C|
|
y
FE
(125v
0A)
C(GN)
Blea
scrinccns
canst
chs
SZZA1064C|
|
ee
ea
©
(GO)
area.
ccecssesseesesseeeeees
SZZA1065C
1
eee
ad
\
FL
Display
!
GRY
AC3V
0.28
{
O
rar
eace
¢«
HOW
TO
CONNECT
Voltage
controller
Power
Supply
Fixture
MAIN
P.C.B.
(1)
AC
IN
Supply
the
same
voltage
as
indicated
on
the
©
voltage
selector
of
power
supply
Fixture.

Related product manuals