EasyManua.ls Logo

Technics SL-HD501 - Page 20

Technics SL-HD501
36 pages
Print Icon
To Next Page IconTo Next Page
To Next Page IconTo Next Page
To Previous Page IconTo Previous Page
To Previous Page IconTo Previous Page
Loading...
SL-HD301
/
SL-HD501
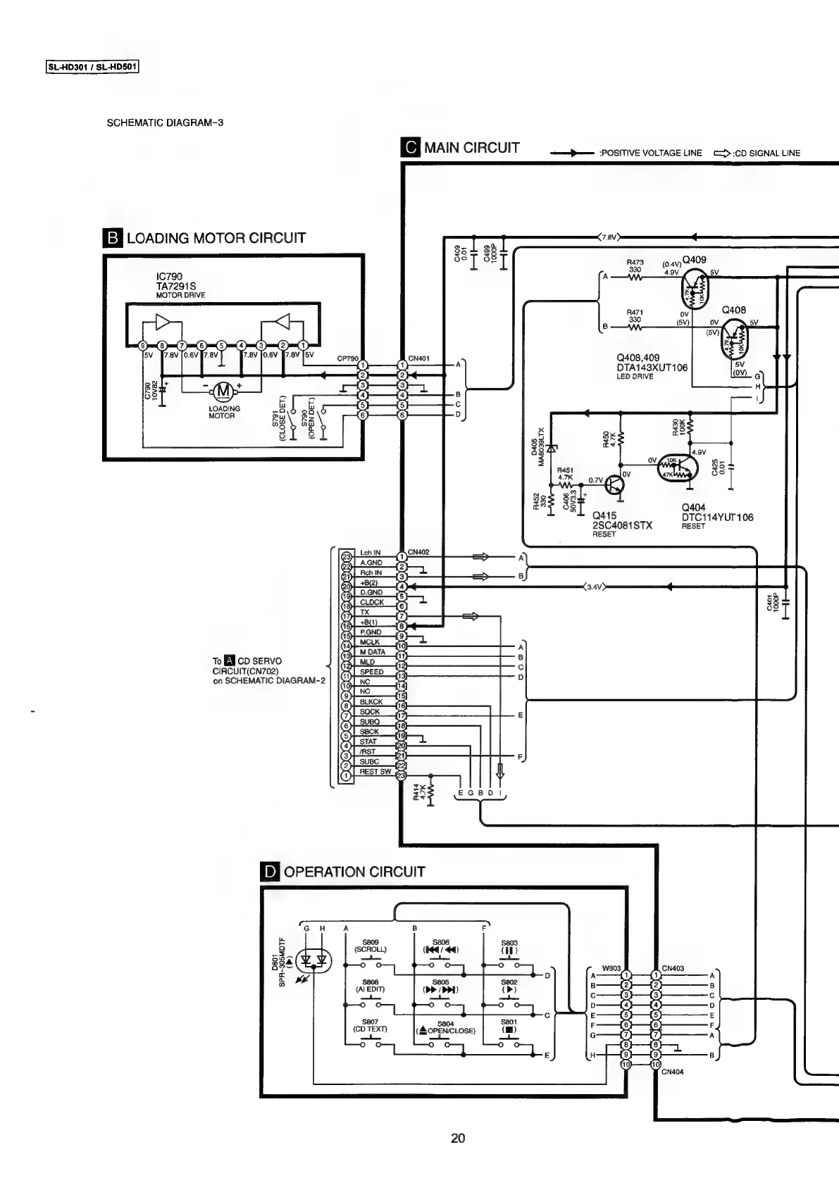
SCHEMATIC
DIAGRAM-3
MAIN
CIRCUIT
ome
POSITIVE
VOLTAGE
LINE
C>>:CD
SIGNAL
LINE
[Ey
LOADING
MOTOR
CIRCUIT
——
,
$3
il
3s
I
raz
avy
2409
4.9V
¢.
sv
|
oY
aa
|
Ra71
ov
Q408
-
330
(Vv)
ov
5V
Q408,409
5V
(MY)
¢
1C790
TA7291S
MOTOR
DRIVE
DTA143XUT106
LED
DRIVE
H
B
ay
LOADING
.
MOTOR
D
8x
K
ze
Qo
Sa
ase
9v
=<
=
0.7V
f\-
19
aQ404
Q415
DTC114YUT
106
2SC4081STX
RESET
RESET
a
oo
—<
ay
“att,
lo
8
iz
exe)
C401
1000P
ti
To
BE
cb
seRvo
CIRCUIT(CN702)
on
SCHEMATIC
DIAGRAM-2
|
comp,
Sy)
nes
sw
64
i
D801
SPR-305MDTF
PmnMIs0oD>
20

Related product manuals