EasyManua.ls Logo

Tecumseh Argus - CU Wiring Diagrams

Tecumseh Argus
36 pages
Print Icon
To Next Page IconTo Next Page
To Next Page IconTo Next Page
To Previous Page IconTo Previous Page
To Previous Page IconTo Previous Page
Loading...
18
©2019 Tecumseh Compressor Company LLC. All rights reserved. TPC Part #71511 | Rev A 05/13/2019www.tecumseh.com
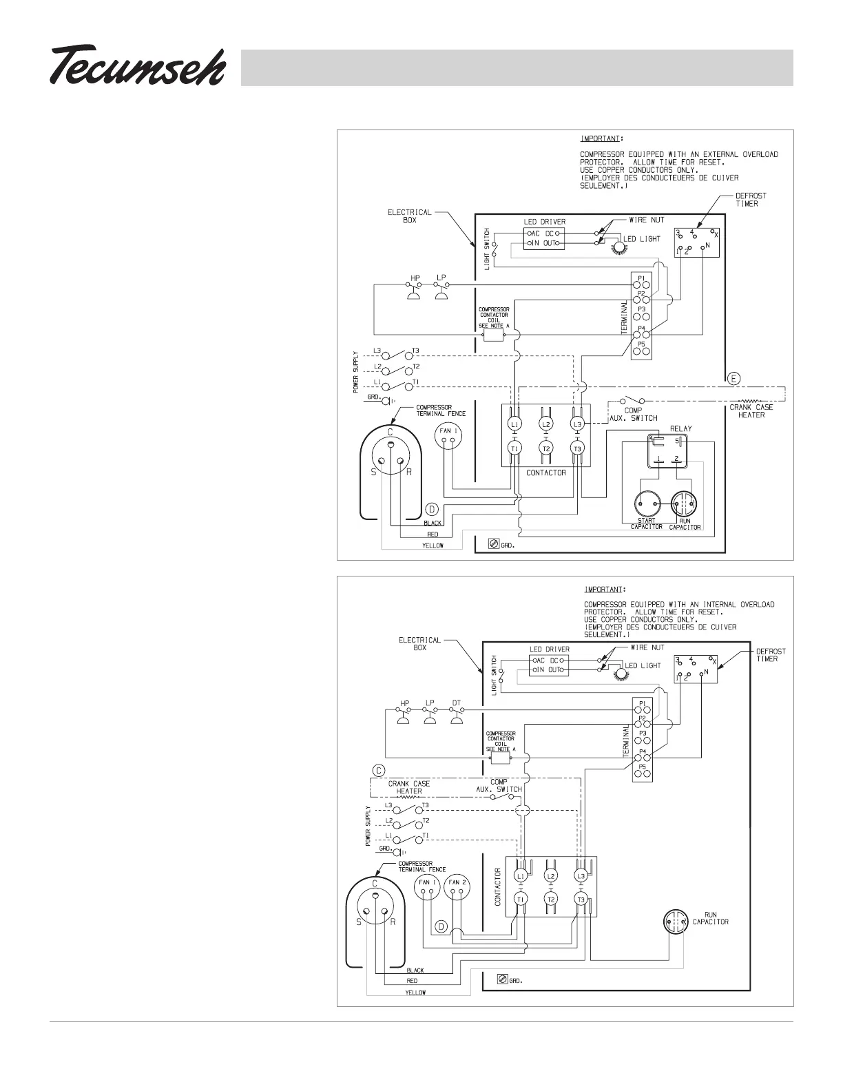
91292
CU Wiring
Diagrams
91293
115 & 230 Volt
1 Phase
1 Fan Motor
208-230 Volt
1 Phase
2 Fan Motors
1 Fan Control

Related product manuals