EasyManua.ls Logo

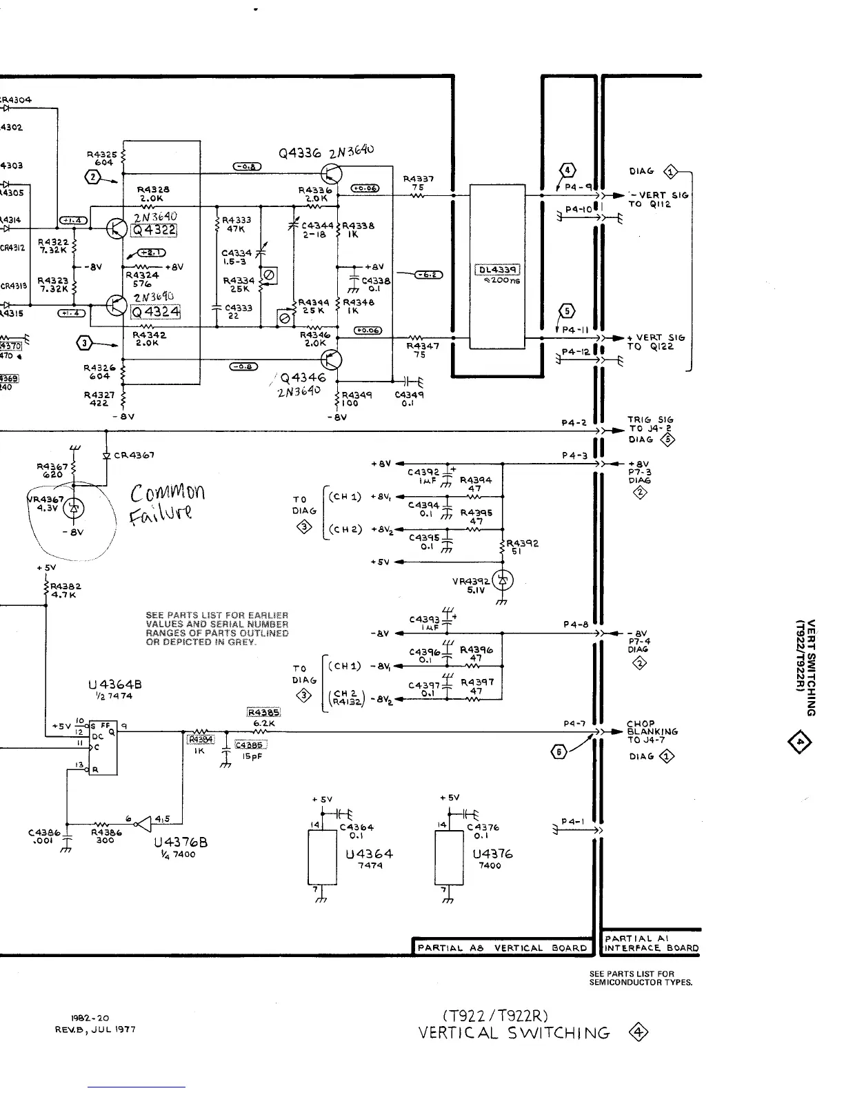
Tektronix T921 - Vertical Switching (T922)

Tektronix T921
217 pages
Print Icon
To Next Page IconTo Next Page
To Next Page IconTo Next Page
To Previous Page IconTo Previous Page
To Previous Page IconTo Previous Page
Loading...
196
1
4-
20
REVB,
JUL
1977
PARTIAL
AI
PARTIAL
A8
VER
TICAL
BOARD
INTERFACEBOARD
SEE
PARTS
LIST
FOR
SEMICONDUCTOR
TYPES
.
(T922/T922R)
VERTICAL
SWITCHING
Q~

Related product manuals