EasyManua.ls Logo

Temp-Cool TC-18B - Wiring Schematic - TC-24 B

Temp-Cool TC-18B
22 pages
Print Icon
To Next Page IconTo Next Page
To Next Page IconTo Next Page
To Previous Page IconTo Previous Page
To Previous Page IconTo Previous Page
Loading...
Portable Cooling Systems
17
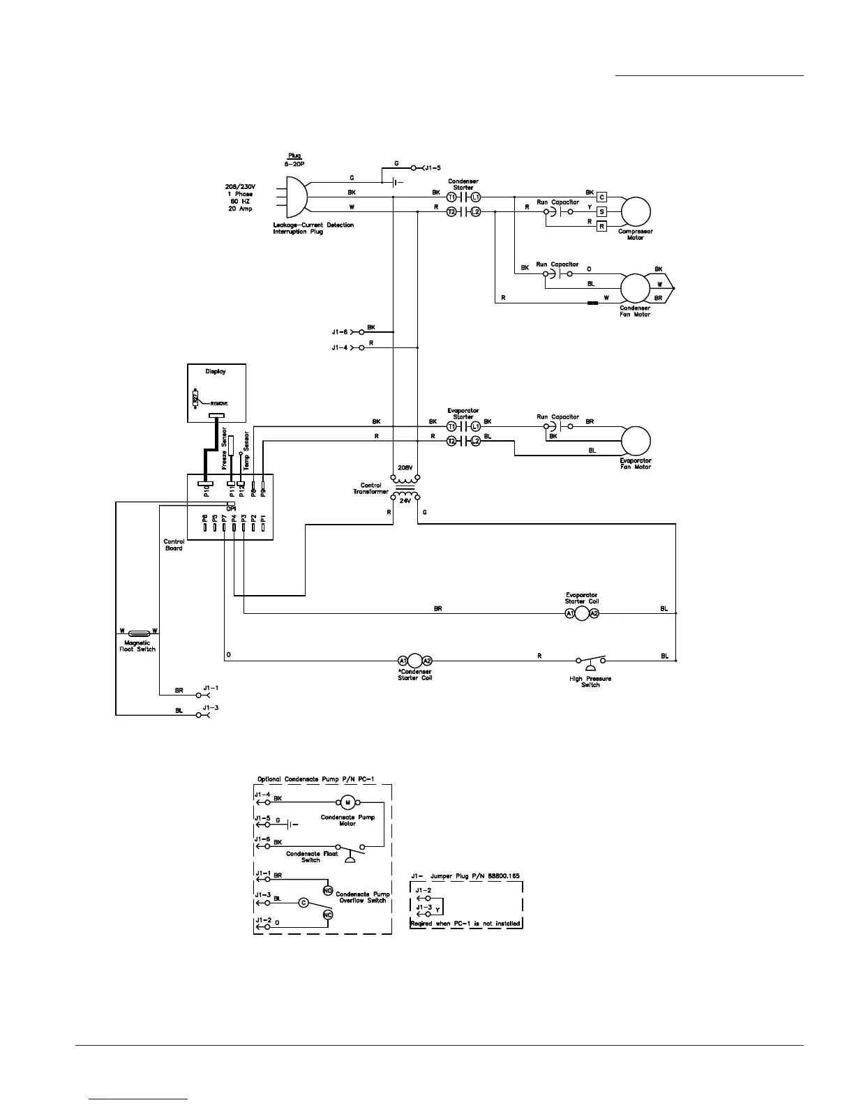
Wiring Schematic, TC-24B

Related product manuals