EasyManua.ls Logo

Ten-Tec JUPITER - Page 73

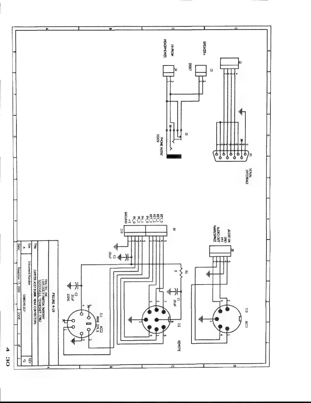
Ten-Tec JUPITER
92 pages
Print Icon
To Next Page IconTo Next Page
To Next Page IconTo Next Page
To Previous Page IconTo Previous Page
To Previous Page IconTo Previous Page
Loading...
KEY
|
KEY:
KEY,
KT.
Fico
TEN-TEC
INC,
1185
DOLLY
PARTON
PARKWAY
SEVIERVILLE,
TENNESSEE
37862

Related product manuals