EasyManua.ls Logo

TestEquity FS Series - Wiring Diagram

Default Icon
19 pages
Print Icon
To Next Page IconTo Next Page
To Next Page IconTo Next Page
To Previous Page IconTo Previous Page
To Previous Page IconTo Previous Page
Loading...
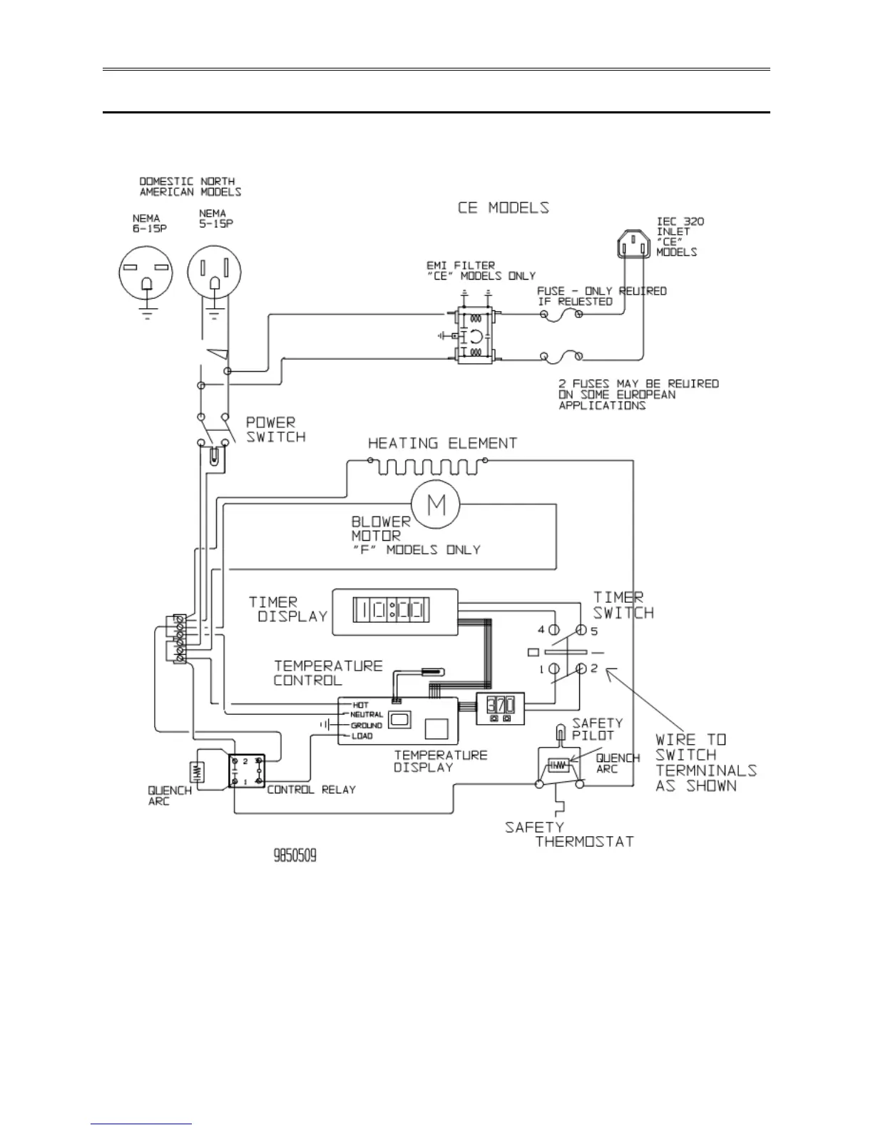
Chapter 4 Maintenance
Page 4-6 TestEquity FS Series Ovens
Wiring Diagram