EasyManua.ls Logo

Thermo LabSystems Multiskan RC - Page 259

Default Icon
314 pages
Print Icon
To Next Page IconTo Next Page
To Next Page IconTo Next Page
To Previous Page IconTo Previous Page
To Previous Page IconTo Previous Page
Loading...
I
L-Power
Oy
4N
3269
page
8/17
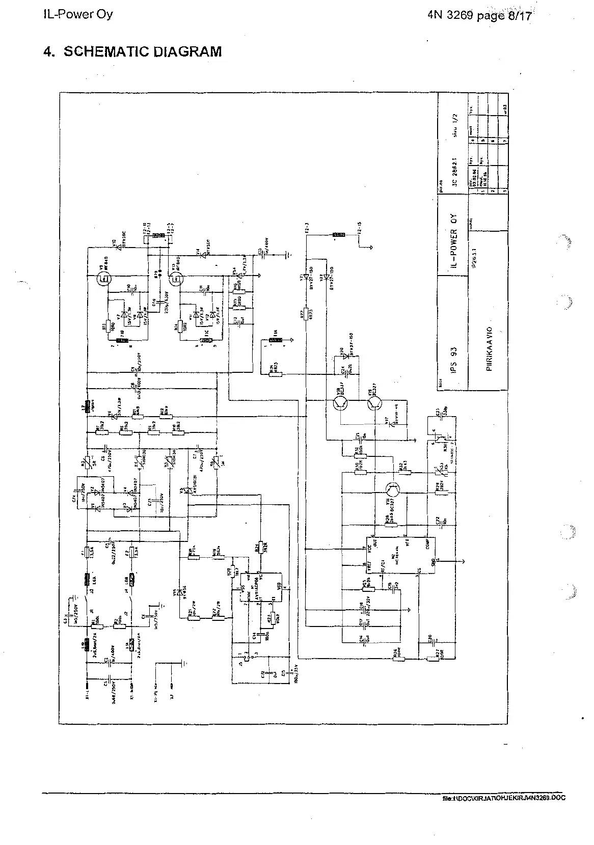
4.
SCHEMATIC DIAGRAM
Artisan Technology Group - Quality Instrumentation ... Guaranteed | (888) 88-SOURCE | www.artisantg.com