EasyManua.ls Logo

Thunder Heart EA4250D - Page 19

Thunder Heart EA4250D
23 pages
Print Icon
To Next Page IconTo Next Page
To Next Page IconTo Next Page
To Previous Page IconTo Previous Page
To Previous Page IconTo Previous Page
Loading...
Thunder Heart Performance Corp. 615-672-8811 www.thunder-heart.com
EI4250
15
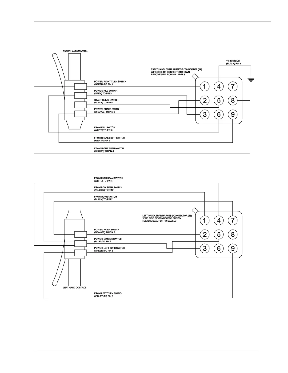
Figure 18—Pre-1996 Hand Control Wiring Diagram
“Wire Side” of Connector Shown