EasyManua.ls Logo

Tiger River Caspin - 115-230 V Convertible Models

Tiger River Caspin
52 pages
Print Icon
To Next Page IconTo Next Page
To Next Page IconTo Next Page
To Previous Page IconTo Previous Page
To Previous Page IconTo Previous Page
Loading...
Page 15
handrails, and the concrete pad (if applicable) per N.E.C. Article 680 and local codes.
9. Replace the control box cover and securely tighten the fastening screws. Close and secure the equipment compartment door.
WARNING: FILL THE SPA WITH WATER BEFORE TURNING ON THE POWER.
Once your spa has been filled with water, turn it on and test all of the circuit breakers.
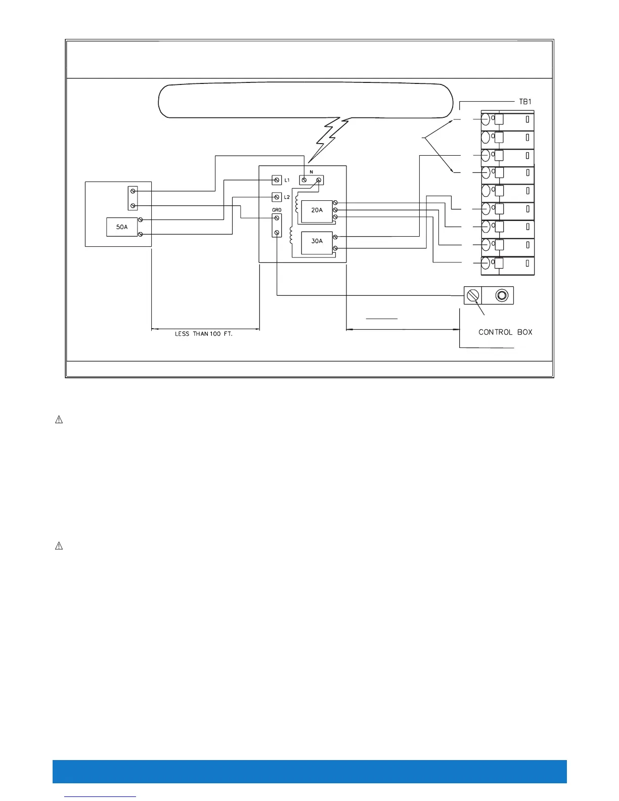
NOTE: If both breakers immediately trip, verify that the #12 AWG WHITE neutral wire is connected from TB-1 terminal 7 to the L1 (load neutral)
terminal of the 20 amp subpanel breaker. Each breaker should be tested prior to each use. Here’s how:
1. Push the “TEST” button on each GFCI breaker, and observe it click OFF.
2. Wait 30 seconds, then push the breaker switch to the OFF (down) position (to ensure that it has completely disengaged), then push the
breaker switch to the ON (up) position. If you don’t wait 30 seconds, the spa’s power indicator may continue to blink – try again. If any of the
GFCI breakers fails to operate in this manner, your spa may have an electrical malfunction, and you may be at risk of electrical shock. Turn off
all circuits and do not use the spa until the problem has been corrected by an authorized service agent.
WARNING: Removing, or bypassing any GFCI breaker will result in an unsafe spa and will void the spa’s warranty.
IMPORTANT: Should you ever find the need to move or relocate your Tiger River
®
spa, it is essential that you understand and apply these
installation requirements. Your Tiger River spa has been carefully engineered to provide maximum safety against electric shock. Remember,
connecting the spa to an improperly wired circuit will negate many of its safety features.
NOTE: Long wiring runs may require larger-gauge wire than stated. We recommend using a maximum 3% voltage drop when calculating wire
gauge requirements.
115-230 Volt ConVertible Models
BENGAL (MODEL M)
SUMATRAN
®
(MODEL N)
Refer to the following instructions to convert a 115 volt spa to a 230 volt spa.
NOTE: Converting the spa to 230 volt operation should only be done by an authorized service agent or a qualified electrician.
Required Part: A Subpanel (230 volt Convertable).
Bengal
®
(Model MM)
230 volt permanently connected model
Electrical Requirements
System Ground Terminal
GRD
WARNING!
THE EXACT PHYSICAL LOCATION OF THE TERMINALS ON THE GFCI BREAKER
WILL VARY BETWEEN MANUFACTURERS. CONNECTING THE HOT WIRE TO THE
NEUTRAL TERMINAL WILL CAUSE IRREVERSIBLE DAMAGE TO THE CONTROL BOX.
** Refer to NEC 250-122 (table)
*PROVIDED WITH HOT TUB.
IMPORTANT: ALL WIRING SHOULD BE COPPER.
NOTE: The wire connections to GFCI breakers are for reference only. Always ensure the white neutral wire is connected to the load neutral of the 20 amp breaker.
MAIN SERVICE
ELECTRICAL
PANEL
230V, 50 Amp,
2-POLE,
CIRCUIT BREAKER
(NON GFCI)
1
2
H1
3
4
5
FACTORY
WIRED
HEATER
L2 # 10 AWG RED
L1 # 10 AWG BLUE
L2 # 12 AWG RED
L1 # 12 AWG BLUE
N # 12 AWG WHITE
GROUND # 10 AWG GREEN
# 8 AWG WHITE, NEUTRAL
# 10 AWG GREEN, GROUND**
# 8 AWG BLUE, L1
# 8 AWG RED, L2
*SUBPANEL
WITH GFCI
BREAKERS
Minimum 5 FEET
The Subpanel must be
within sight of the spa
Do not exceed 50 FEET.
H2
6
7

Table of Contents

Related product manuals