EasyManua.ls Logo

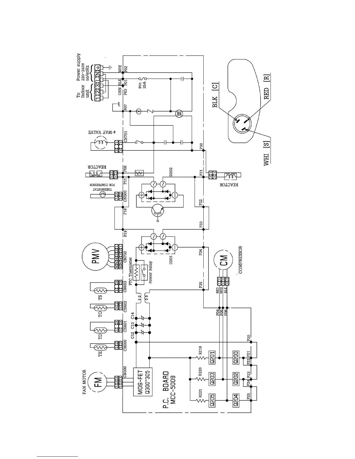
Toshiba RAS-16NAV-E - Outdoor Unit Wiring Diagram

Toshiba RAS-16NAV-E
96 pages
Print Icon
To Next Page IconTo Next Page
To Next Page IconTo Next Page
To Previous Page IconTo Previous Page
To Previous Page IconTo Previous Page
Loading...
4-2. Outdoor Unit
FILE NO. SVM-05027
– 18 –

Table of Contents

Related product manuals