EasyManua.ls Logo

Trane 80 - Electrical Data; Schematic Diagram - Gas Furnaces

Trane 80
16 pages
Print Icon
To Next Page IconTo Next Page
To Next Page IconTo Next Page
To Previous Page IconTo Previous Page
To Previous Page IconTo Previous Page
Loading...
11Pub. No. 22-1682-05-0802 (EN)
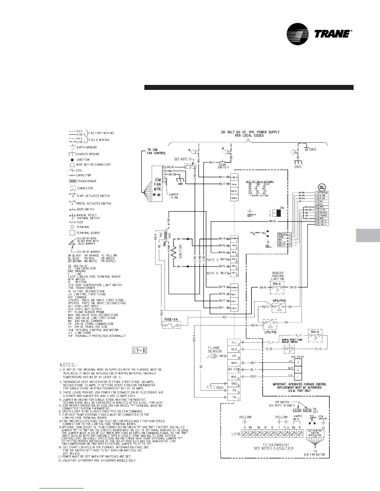
SCHEMATIC DIAGRAMS FOR GAS FURNACES
TUY060,080,100,120R9V-V
LEGEND
Electrical
Data
From Dwg. 21D341111 P03

Related product manuals