EasyManua.ls Logo

Trane A4AC3030A1000C - Refrigerant Circuit Schematics; Refrigerant Circuit Diagrams by Unit Size

Trane A4AC3030A1000C
32 pages
Print Icon
To Next Page IconTo Next Page
To Next Page IconTo Next Page
To Previous Page IconTo Previous Page
To Previous Page IconTo Previous Page
Loading...
28 88-A4AC3001-1G-EN
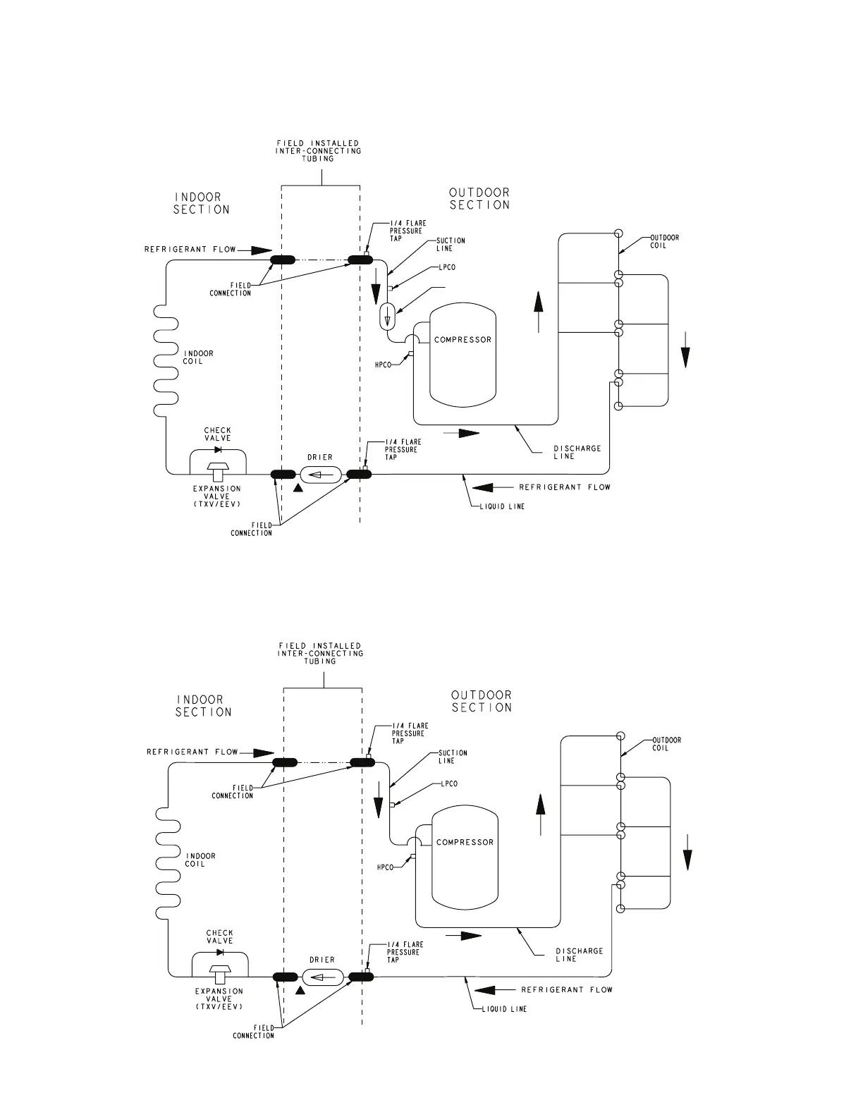
Section 16. Refrigerant Circuits
1.5 Ton Units
Accumulator
2 Ton Units
PRINTED FROM D157394P02 REV A

Related product manuals