EasyManua.ls Logo

Trane TUH1B080A9H31C - ELECTRICAL CONNECTIONS; Furnace Wiring Requirements; Single Stage Heating Thermostat Wiring

Trane TUH1B080A9H31C
36 pages
Print Icon
To Next Page IconTo Next Page
To Next Page IconTo Next Page
To Previous Page IconTo Previous Page
To Previous Page IconTo Previous Page
Loading...
18-CD33D1-4 27
Installer’s Guide
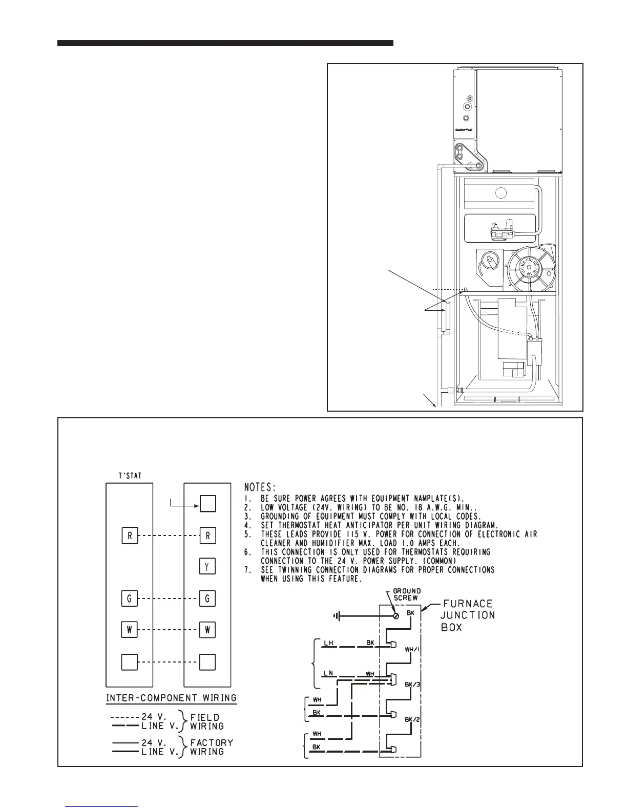
ELECTRICAL CONNECTIONS
Make wiring connections to the unit as indicated on en-
closed wiring diagram. As with all gas appliances using
electrical power, this furnace shall be connected into a
permanently live electric circuit. It is recommended that
furnace be provided with a separate “circuit protection
device” in the electric circuit. The furnace must be elec-
trically grounded in accordance with local codes or in
the absence of local codes with the National Electrical
Code, ANSI/ NFPA 70 or CSA C22.1 Electrical Code, if
an external electrical source is utilized. The integrated
furnace control is polarity sensitive. The hot leg of the
120V power supply must be connected to the black pow-
er lead as indicated on the wiring diagram. Provision for
hooking up an electronic air cleaner and or humidifier is
provided on the integrated control.
Refer to the SERVICE FACTS literature and unit wiring
diagram attached to furnace diagram attached to furnace.
TWINNING FURNACES
These furnaces may be twinned. Twinning requires that
two furnaces with the same configuration, capacity,
and airflow must be used. They shall have common re-
turns with equal pressure drops or ducts with equivalent
lengths and sizes. See Field Wiring Diagrams for proper
hookup.
SEE
NOTE 6
From Dwg. B341437 Rev. 1
FURNACE
TWIN
SEE
NOTE 7
B/C
B/C
TO 115 V 1 PH.,
60 HZ., POWER
SUPPLY PER
LOCAL CODES
HUM SEE
NOTE 5
EAC SEE
NOTE 5
FIELD WIRING DIAGRAM FOR 1 STAGE FURNACE
1 STAGE HEATING
USING A 1 STAGE HEATING THERMOSTAT
NO COOLING
Primary drain vent stack
must terminate below
secondary heat exchanger
condensate drain outlet.
To drain opening
If upflow furnace is installed
over a finished ceiling, overflow
from the primary drain vent
stack must flow into an auxillary
drain pan to prevent damage to
the finished ceiling below.
&

Related product manuals