EasyManua.ls Logo

TriangleTube Delta - Wiring Diagram

Default Icon
64 pages
Print Icon
To Next Page IconTo Next Page
To Next Page IconTo Next Page
To Previous Page IconTo Previous Page
To Previous Page IconTo Previous Page
Loading...
26
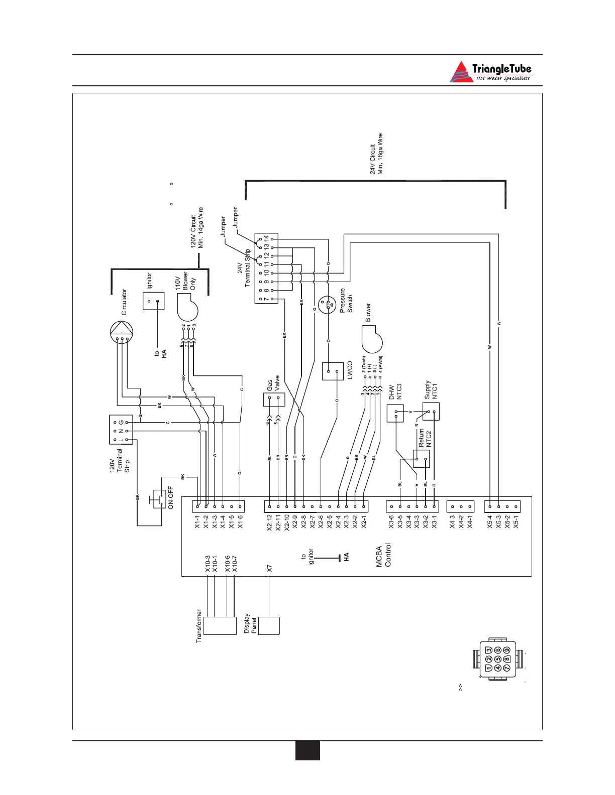
Internal Wiring
- If any of the original wire as supplied
with the appliance must be replaced, it
must be replaced with type T wire or it's
equivalent.
- The wiring for 120V field connections to
the boiler shall have a minimum size of
14 AWG and a temperature rating of at
least 190 F (90 C) shall be used.
Note:
24V Wire Terminal Key
Wiring Legend
7 - Thermostat (T-T)
8 - Thermostat (T-T)
9 - Outdoor Sensor
10 - Outdoor Sensor
11 - External Limit - Manual Reset
12 - External Limit - Manual Reset
13 - External Limit - Auto Reset
14 - External Limit - Auto Reset
Mating Side of Male Plug
- Location in 9 Pin
Connector
120V Wire Terminal Key
L - Incoming Supply L
N - Incoming Supply N
G - Incoming Supply G
Wire Color Code Key
BK -Black
W - White
G - Green
BL - Blue
R - Red
O - Orange
V - Violet
Y -Yellow
BR - Brown
24V ac
24V ac
L
N
Fig. 13: Wiring Diagram

Table of Contents

Related product manuals