EasyManua.ls Logo

Vertical Express HD98 - Page 39

Vertical Express HD98
46 pages
Print Icon
To Next Page IconTo Next Page
To Next Page IconTo Next Page
To Previous Page IconTo Previous Page
To Previous Page IconTo Previous Page
Loading...
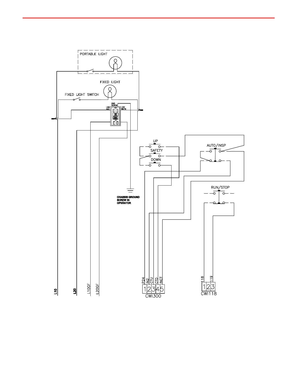
HD-98 Door Operator with OST Wiring Diagrams
Printed in USA November, 2011
37
Wiring Diagrams
(continued)
A17.1 Compliant Front Car Top
Inspection Station Wiring Diagram

Related product manuals