EasyManua.ls Logo

Vestil HYD-5 - Electrical Diagram for HYD-10-DC

Vestil HYD-5
11 pages
Print Icon
To Next Page IconTo Next Page
To Next Page IconTo Next Page
To Previous Page IconTo Previous Page
To Previous Page IconTo Previous Page
Loading...
7
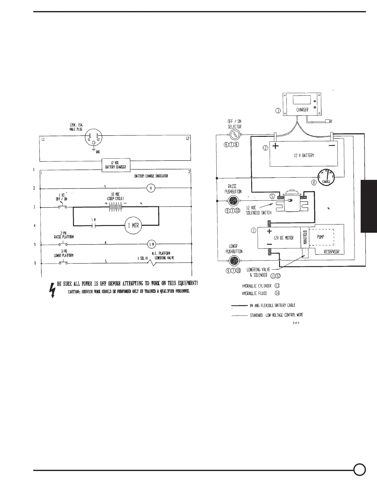
ELECTRICAL DIAGRAM • HYD-10-DC
Warning: Care should be taken to identify all potential hazards and comply with applicable safety procedures before begin-
ning work. Fully lower or securely support the platform, and ensure that system pressure and power have been removed,
before attempting to work on any of the hydraulic components!
Only qualified individuals trained to understand mechanical devices and their associated electrical and hydraulic circuits should
attempt troubleshooting and repair of this equipment.
E
N
G
L
I
S
H

Related product manuals