EasyManua.ls Logo

Viking VCBB362R - Refrigerator and Freezer Compartment Theory of Operation

Viking VCBB362R
56 pages
Print Icon
To Next Page IconTo Next Page
To Next Page IconTo Next Page
To Previous Page IconTo Previous Page
To Previous Page IconTo Previous Page
Loading...
18
Electronic Function Description
WARNING: To avoid electrical shock which can cause severe personal injury or death,
disconnect power to refrigerator using power switch before servicing. Wires removed
during disassembly must be replaced on proper terminals to insure correct grounding
and polarization. After servicing, reconnect power using power switch.
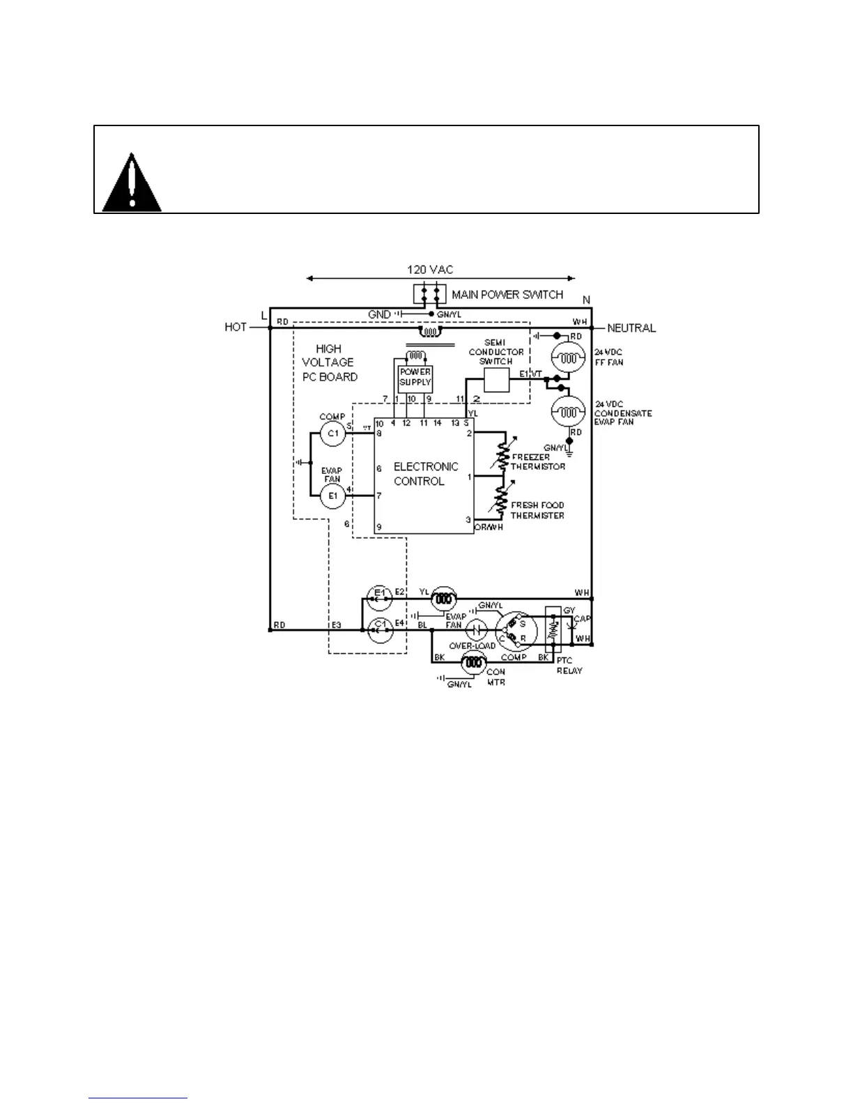
Refrigerator and Freezer Compartment Theory of Operation
If both freezer and fresh food thermistors are warm, their resistance drops (see table Refrigerator and
Freezer Thermistor in Temperature Control Section) and the electronic signals for compressor / condenser
fan motor operation and for operation of fresh food and condensate evaporator fans.
After freezer thermistor cools sufficiently to raise resistance and block the signal to the electronic control,
compressor / condenser fan motor will shut off.
However, fresh food and condensate evaporator fans
will continue to run until fresh food thermistor cools and signal is blocked to electronic control.
If fresh food thermistor cools before freezer thermistor, electronic control will interrupt circuit to fresh
food and condensate evaporator fans while evaporator fan motor will continue to operate under control of
freezer thermistor.

Related product manuals