EasyManua.ls Logo

Viking VCSB420 - Line Circuits (#15)

Viking VCSB420
63 pages
Print Icon
To Next Page IconTo Next Page
To Next Page IconTo Next Page
To Previous Page IconTo Previous Page
To Previous Page IconTo Previous Page
Loading...
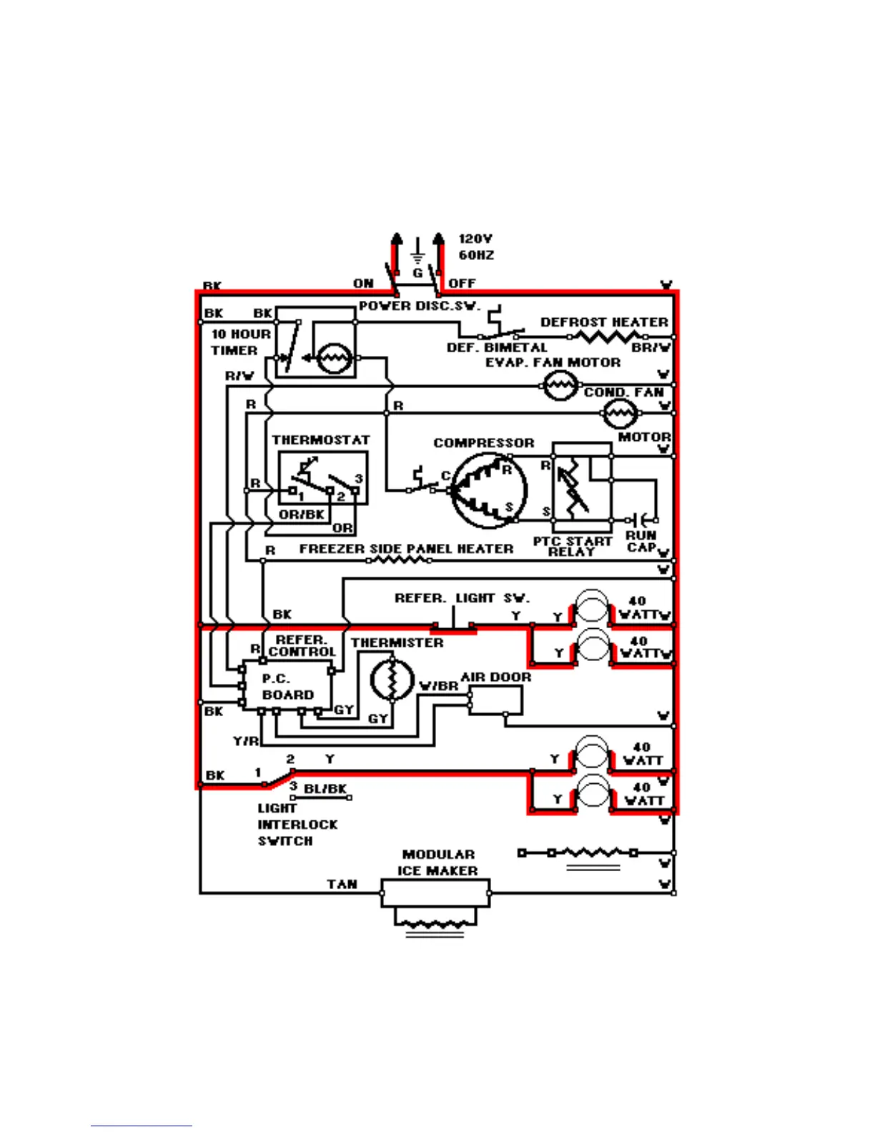
LINE CIRCUITS (#15)
Refrigerator And Freezer Light Circuits
15. Refrigerator And Freezer Light Circuits
WATER VALVE
60

Related product manuals