EasyManua.ls Logo

Viking VCSB483D - Freezer Compartment Operational Theory; Thermistor to Control Signal Path; Compressor and Fan Motor Activation

Viking VCSB483D
51 pages
Print Icon
To Next Page IconTo Next Page
To Next Page IconTo Next Page
To Previous Page IconTo Previous Page
To Previous Page IconTo Previous Page
Loading...
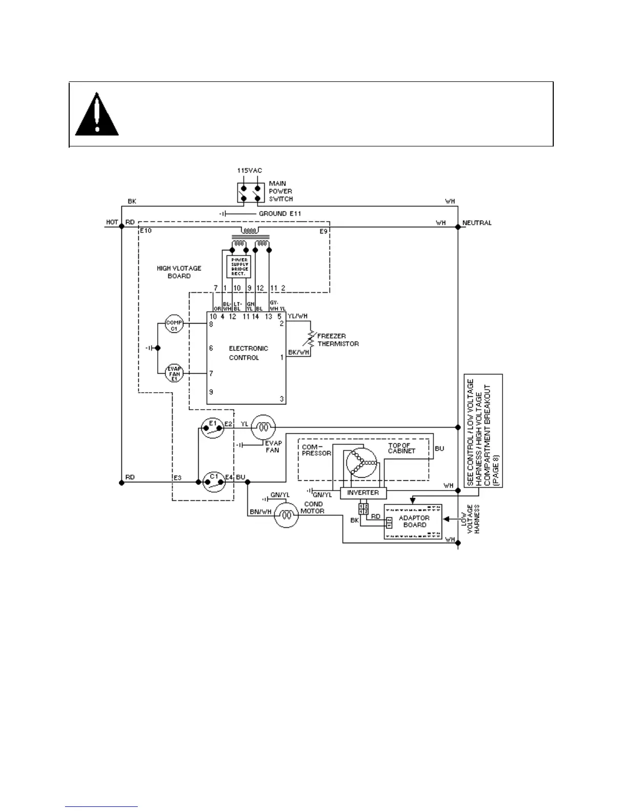
Freezer Compartment Theory of Operation
WARNING
To avoid electrical shock which can cause severe personal injury or death, disconnect power to
refrigerator using power switch before servicing. Wires removed during disassembly must be replaced
on proper terminals to insure correct earth ground and polarization. After servicing, reconnect power
using power switch.
As a freezer thermistor warms, the resistance
decreases allowing low voltage signal to be sent
to electronic control. Electronic control sends
two low voltage signals, one to the compressor
relay coil (C1) and one to the evaporator relay
coil (E1).
When both relay coils are energized and both
relay contacts are closed, high voltage circuits to
evaporator fan motor, compressor, and
compressor fan motors are complete. The
adaptor board then sends a 3mA, 5VDC square
wave frequency to the inverter. This frequency
corresponds to a specified speed (rpm) in which
the compressor motor will run. The frequency
sent can be either the high- speed frequency or
the energy speed frequency. These values are
indicated on page 5 in this document.
As thermistor cools during refrigeration cycle,
resistance through thermistor increases blocking
low voltage signal to electronic control
interrupting circuit.
32

Other manuals for Viking VCSB483D

Related product manuals