EasyManua.ls Logo

Viking VCSB483D - Refrigeration and Freezer Compartment Theory of Operation

Viking VCSB483D
51 pages
Print Icon
To Next Page IconTo Next Page
To Next Page IconTo Next Page
To Previous Page IconTo Previous Page
To Previous Page IconTo Previous Page
Loading...
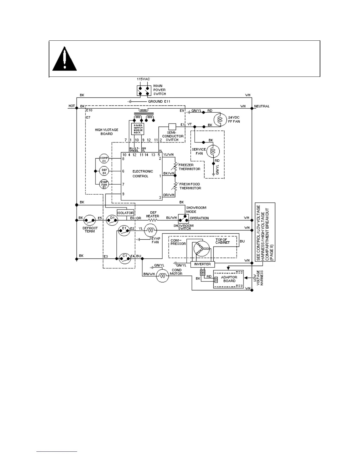
Refrigeration and Freezer Compartment Theory of Operation
WARNING
To avoid electrical shock which can cause severe personal injury or death, disconnect power
to refrigerator using power switch before servicing. Wires removed during disassembly must
be replaced on proper terminals to insure correct earth ground and polarization. After
servicing, reconnect power using power switch.
If both freezer and fresh food thermistors are
warm, their resistance drops (see table
Refrigerator and Freezer Thermistor in
Temperature Control Section) and the electronic
signals for compressor / condenser fan motor
operation and for operation of fresh food fan. (See
previous section on Freezer and Refrigeration
Compartment Theory of Operation for adapter
board control.)
After freezer thermistor cools sufficiently to raise
resistance and block the signal to the
electronic
control,
compressor / condenser fan motor will shut off.
However, fresh food fan will continue to run
until fresh food thermistor cools and signal is
blocked to electronic control.
If fresh food thermistor cools before freezer
thermistor, electronic control will interrupt
circuit to fresh food fan while evaporator fan
motor will continue to operate under control
of freezer-thermistor.
34

Other manuals for Viking VCSB483D

Related product manuals