EasyManua.ls Logo

Volvo Penta MD2030 - Page 44

Volvo Penta MD2030
56 pages
Print Icon
To Next Page IconTo Next Page
To Next Page IconTo Next Page
To Previous Page IconTo Previous Page
To Previous Page IconTo Previous Page
Loading...
42
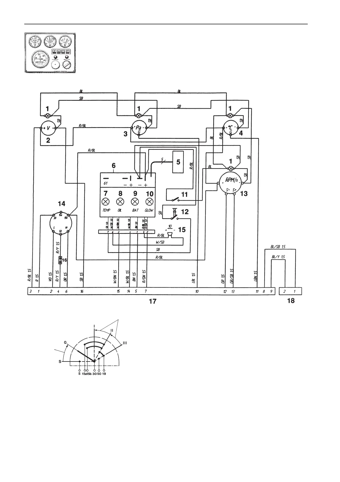
Wiring Diagrams
Instrument panel with ignition switch (Alt. 2)
Cable areas in mm
2
are indicated after the color codes in
the wiring diagrams.
Areas not indicated = 1.0 mm
2
.
Cable color
BL = Blue
LBL = Light-blue
BN = Brown
LBN = Light-brown
GN = Green
GR = Gray
OR = Orange
R = Red
SB = Black
VO = Violet
W = White
Y = Yellow
1. Instrument lighting
2. Voltmeter
3. Oil pressure gauge
4. Engine coolant temperature gauge
5. Connector for extra
warning display (accessory)
6. Electronics module (alarm)
7. Engine coolant temperature warning lamp
8. Oil pressure warning lamp
9. Charge warning lamp
10. Glow plug indicator lamp
11. Switch, instrument panel lighting
12. Alarm test/acknowledgment switch
13. Tachometer with built-in hours run meter
(accessory). Dummy plug
14. Ignition switch
15. Alarm
16. Connector for connecting
neutral position switch, if fitted (accessory)
17. 16-pin connector
18. 2-pin connector (for additional control panel)
Spring back
Spring back
7738231 - Downloaded from www.volvopenta.com 29/03/2009 14:51:17

Other manuals for Volvo Penta MD2030

Related product manuals