EasyManua.ls Logo

Wayne EHG - Page 17

Wayne EHG
47 pages
Print Icon
To Next Page IconTo Next Page
To Next Page IconTo Next Page
To Previous Page IconTo Previous Page
To Previous Page IconTo Previous Page
Loading...
17
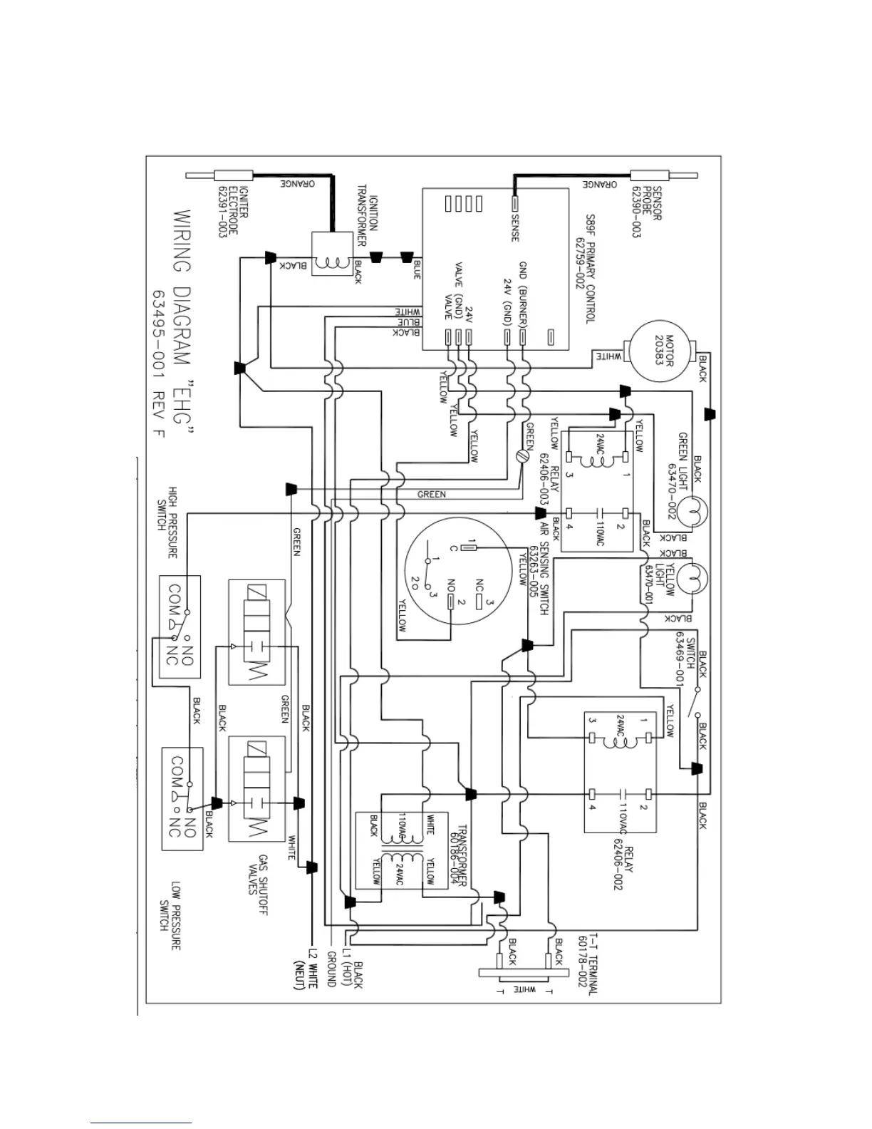
EHG POWER GAS BURNER
WITH HONEYWELL S89F GAS PRIMARY
AND GAS TRAIN ASSEMBLY (CONTINUED)
Figure 11 (continued)

Related product manuals