EasyManua.ls Logo

Weber Expert Series - Connection Diagrams; Diagram Electric Cabling

Weber Expert Series
17 pages
Print Icon
To Next Page IconTo Next Page
To Next Page IconTo Next Page
To Previous Page IconTo Previous Page
To Previous Page IconTo Previous Page
Loading...
15 -
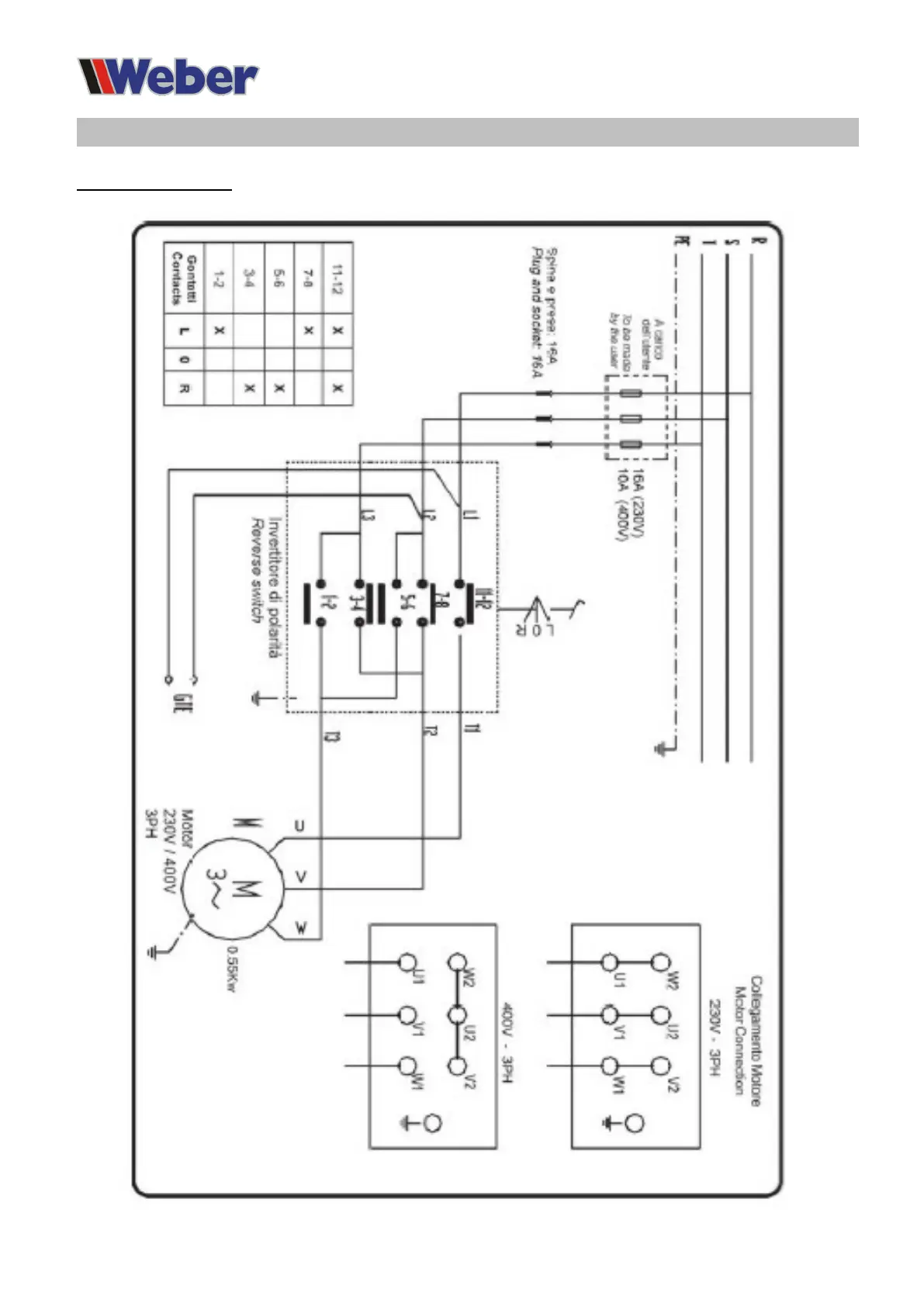
Connection diagrams
Electric circuit diagram